lemon-mirror:
Home >> Yugo >> 1992 >> Yugo L4-1300cc 1.3L >> Repair and Diagnosis >> Powertrain Management >> Ignition System >> Ignition Control Module >> Testing and Inspection >> Output Transistor Test

Output Transistor Test

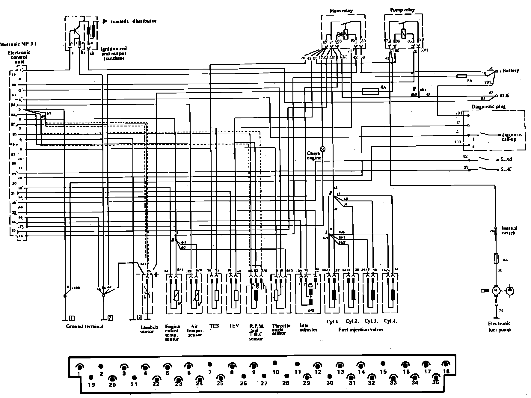
Refer to Fig. 5 when performing the following procedure.

Fig. 5 Bosch Motronic Electronic Engine Control System Terminal Identification:






1. Using a suitable digital ohmmeter, check resistances are as follows:
a. Probe output transistor terminal 4 with positive lead of ohmmeter and terminal 2 with negative lead of ohmmeter. Resistance should be 690-790 ohms. Reverse ohmmeter connections, resistance should be 720-820 ohms.
b. With output transistor blue wire disconnected from ignition coil negative terminal, probe transistor terminal 4 with positive lead of ohmmeter and the end of the blue wire with negative lead of ohmmeter. Resistance should be 670-770 ohms. Reverse ohmmeter connections, resistance should be infinite.
c. With output transistor blue wire disconnected from ignition coil negative terminal, probe transistor terminal 2 with negative lead of ohmmeter and the end of the blue wire with positive lead of ohmmeter. Resistance should be infinite.
d. If any resistances are not as specified replace output transistor.