lemon-mirror:
Home >> Saab >> 1987 >> 900 L4-1985cc 2.0L >> Repair and Diagnosis >> Powertrain Management >> Ignition System >> Description and Operation >> Ignition, Basic Function

Ignition, Basic Function

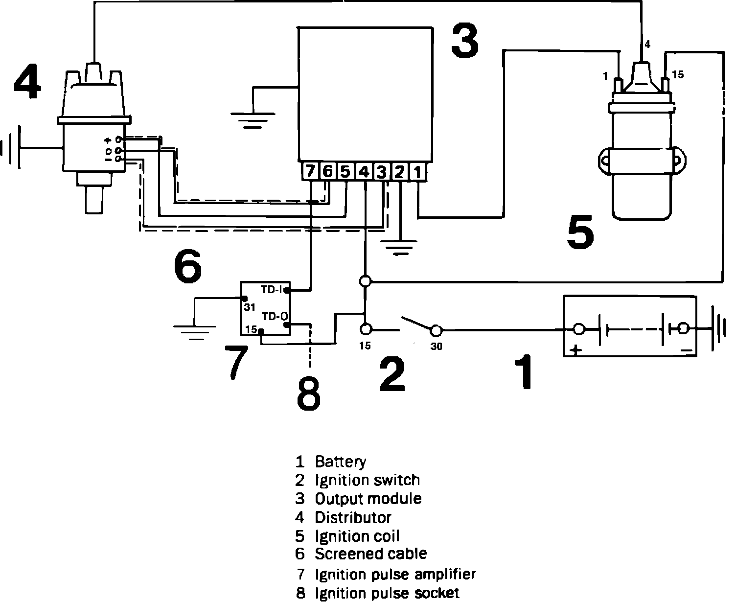
Fig. 4 Breakerless ignition system wiring circuit.:





The electronic ignition system, Fig. 4, uses a Hall effect switch to generate a pulse signal. The Hall switch is connected to a control unit that converts and amplifies the Hall signal. The control unit controls the coil.
In addition, the system also contains knock sensing ability. When the engine is started, the ignition timing is set to 5° BTDC. When engine RPM exceeds 700 RPM, the ignition timing will be controlled by the ECU, following the values programmed into it's memory. The ignition timing is adjusted to suit engine load, engine speed, and knocking detected. The ignition adjustment range is between 5° and 22° BTDC.
The knock control is separate for each cylinder to enable the spark in the various cylinders to be fired at different points.
The load dependent timing is controlled for all cylinders universally.