lemon-mirror:
Home >> Porsche >> 1985 >> 944 L4-2479cc 2.5L >> Repair and Diagnosis >> Powertrain Management >> Computers and Control Systems >> Service Precautions

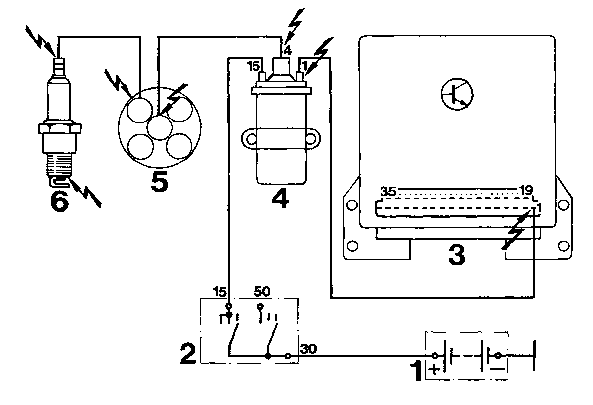
Computers and Control Systems: Service Precautions

DANGERS ON ELECTRONIC IGNITION SYSTEMS

The Type 944 is equipped with a digital engine electronic system (DME). In comparison to conventional systems the ignition power of DME is so high, that contact with current-carrying parts while engine is running could be fatal. Consequently the ignition must always be turned off or battery ground wire disconnected when doing any work on ignition system.

Such work would be:
1. Connecting engine testers.
2. Replacing ignition system parts.

If DME testing or engine tuning requires turning on the ignition, the dangerous current mentioned above will be in the DME ignition system.

Lightning bolts indicate the danger spots in the wiring diagram illustrated below.




1 = Battery
2 = Ignition lock
3 = DME control unit
4 = Ignition coil
5 = Distributor
6 = Spark plug