lemon-mirror:
Home >> Pontiac >> 1990 >> 6000 V6-191 3.1L >> Repair and Diagnosis >> Powertrain Management >> Diagrams >> Electrical Diagrams >> Electronic/Powertrain Control Module (ECM/PCM) >> Electronic/Engine Control Module (ECM)

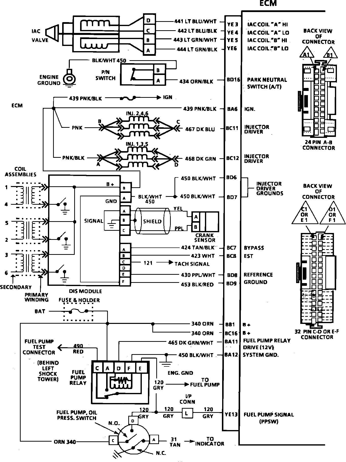
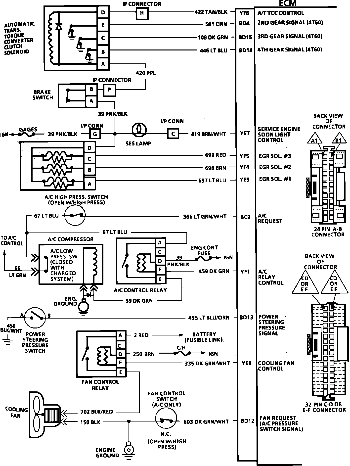
Electronic/Engine Control Module (ECM)

Electronic Control Module:



Electronic Control Module:



Electronic Control Module: