lemon-mirror:
Home >> Mercury >> 1982 >> Capri V8-302 5.0L >> Repair and Diagnosis >> Powertrain Management >> Emission Control Systems >> Diagrams >> With Thermactor >> Calib. Code 2-20J-R11

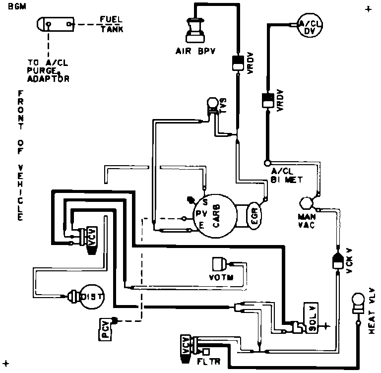
Calib. Code 2-20J-R11

Vacuum Hose Routing: