lemon-mirror:
Home >> Mercury >> 1982 >> Capri V8-255 4.2L >> Repair and Diagnosis >> Powertrain Management >> Ignition System >> Diagrams

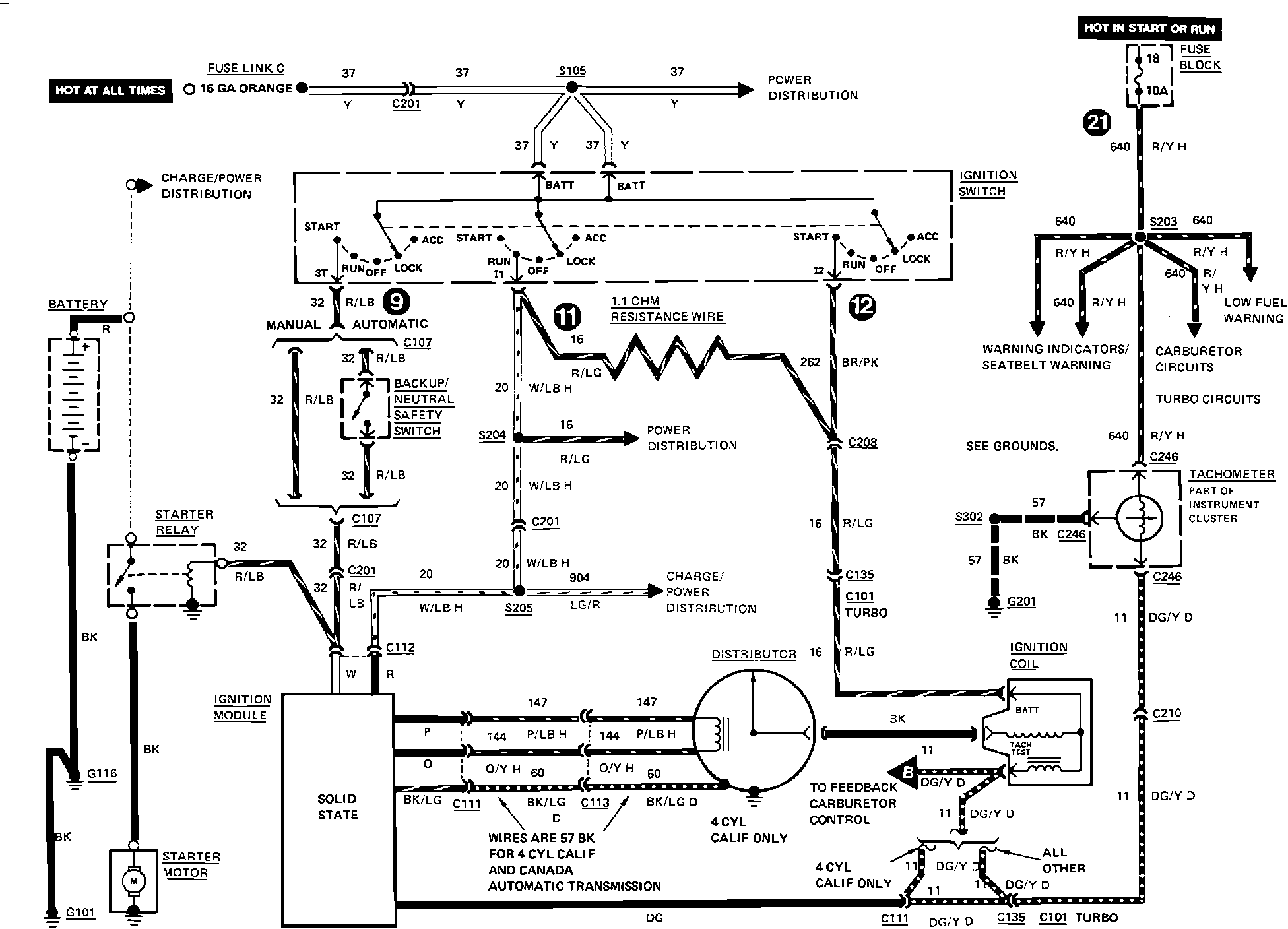
Ignition System: Diagrams

Wiring Diagram - Start/Ignition: