lemon-mirror:
Home >> Mazda >> 1985 >> RX7 2RTR-1308cc 80 >> Repair and Diagnosis >> Diagrams >> Electrical Diagrams >> Steering Control Module

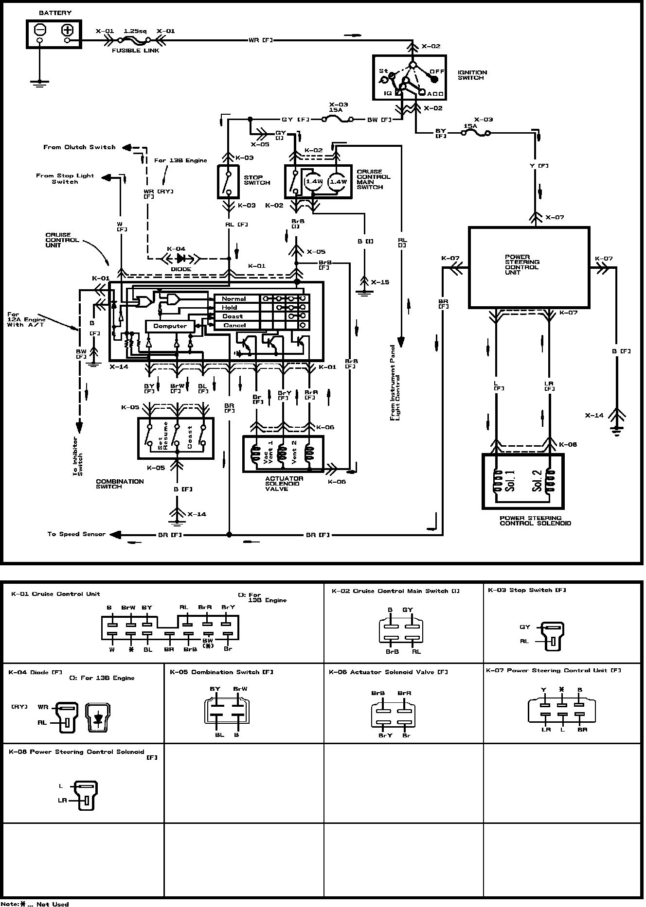
Steering Control Module

Fig. 43 Cruise Control System & Power Steering Control Solenoid: