lemon-mirror:
Home >> Kia >> 2007 >> Rondo L4-2.4L >> Repair and Diagnosis >> Powertrain Management >> Emission Control Systems >> Diagrams

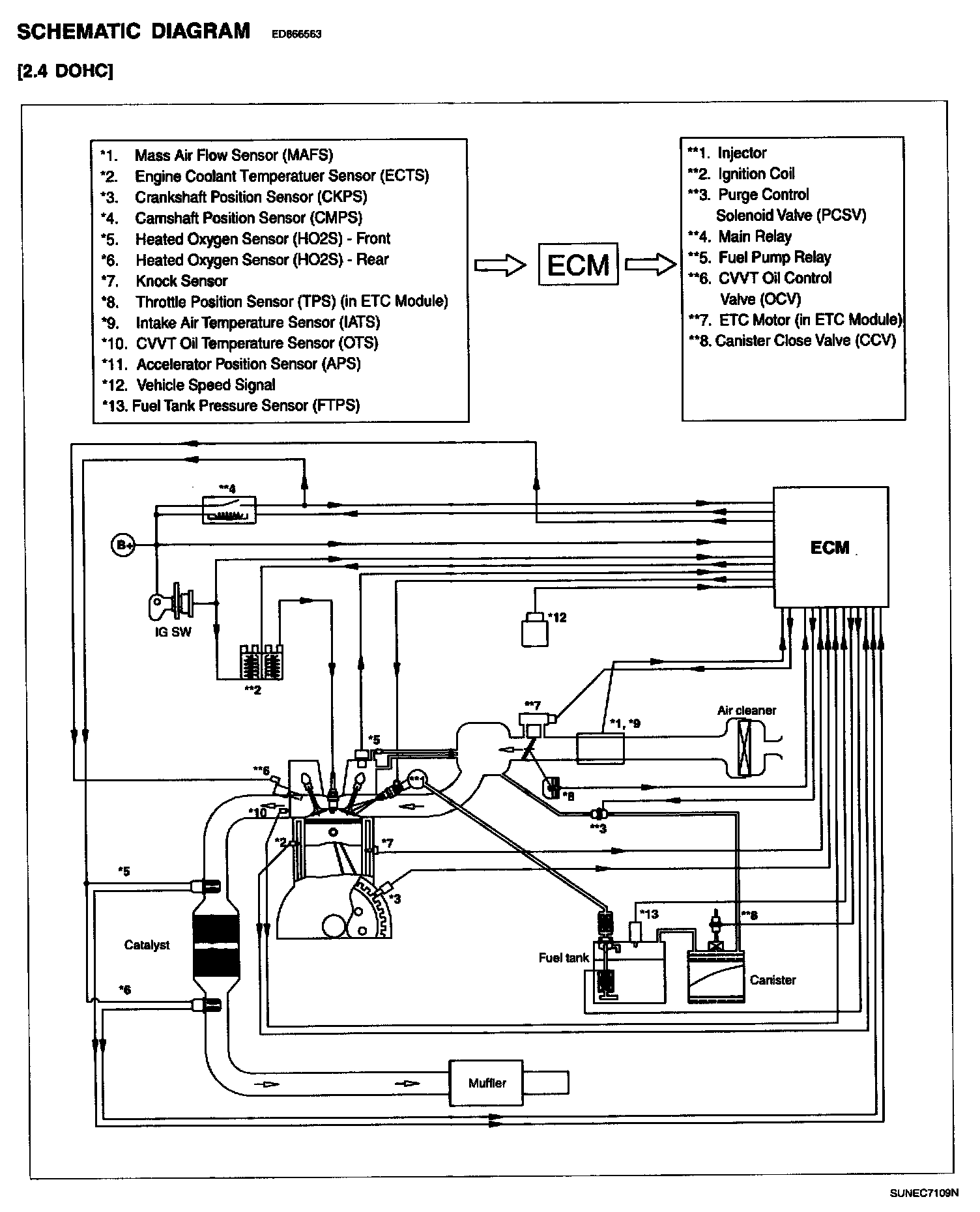
Emission Control Systems: Diagrams

Schematic Diagram: