lemon-mirror:
Home >> Kia >> 2005 >> Sportage 2WD L4-2.0L >> Repair and Diagnosis >> Service and Repair >> Check Fuses

Check Fuses

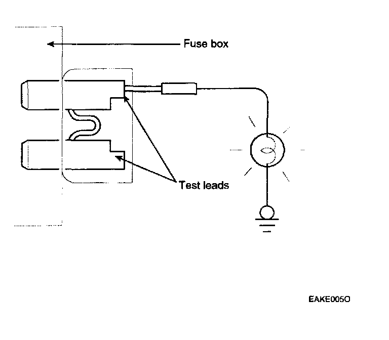
CHECK FUSES




A blade type fuse test taps provided to allow checking the fuse itself without removing if from the fuse box. The fuse is good if the test lamp lights up when one lead is connected to the test taps (one at a time) and the other lead is grounded. (Turn the ignition switch so that the fuse circuit becomes operative)