lemon-mirror:
Home >> Jeep >> 2004 >> Wrangler L4-2.4L VIN 1 >> Repair and Diagnosis >> Powertrain Management >> Computers and Control Systems >> Body Control Module >> Diagrams >> Electrical Diagrams

Electrical Diagrams

Airbag System:




Base Audio System:




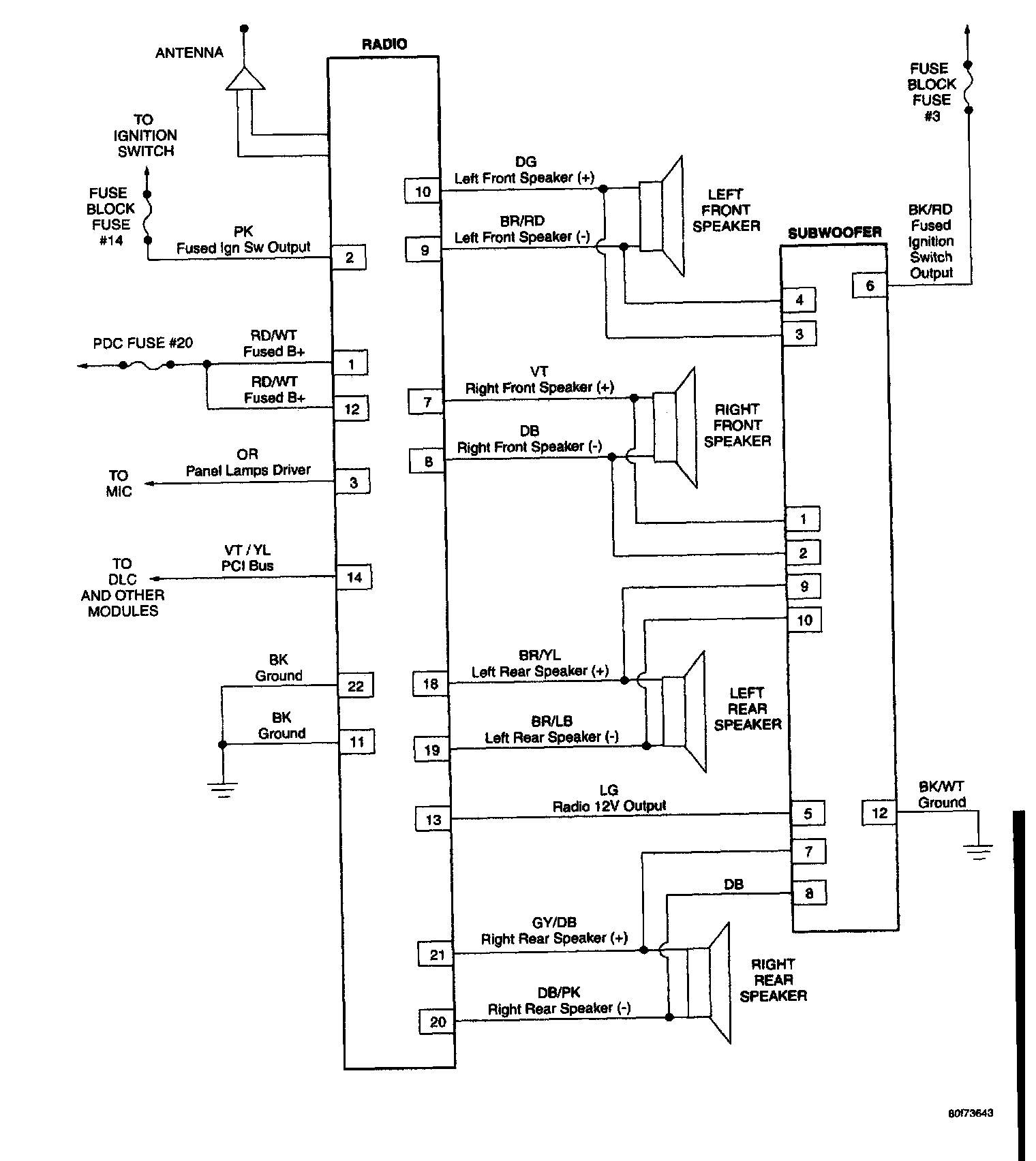
Premium Audio System:




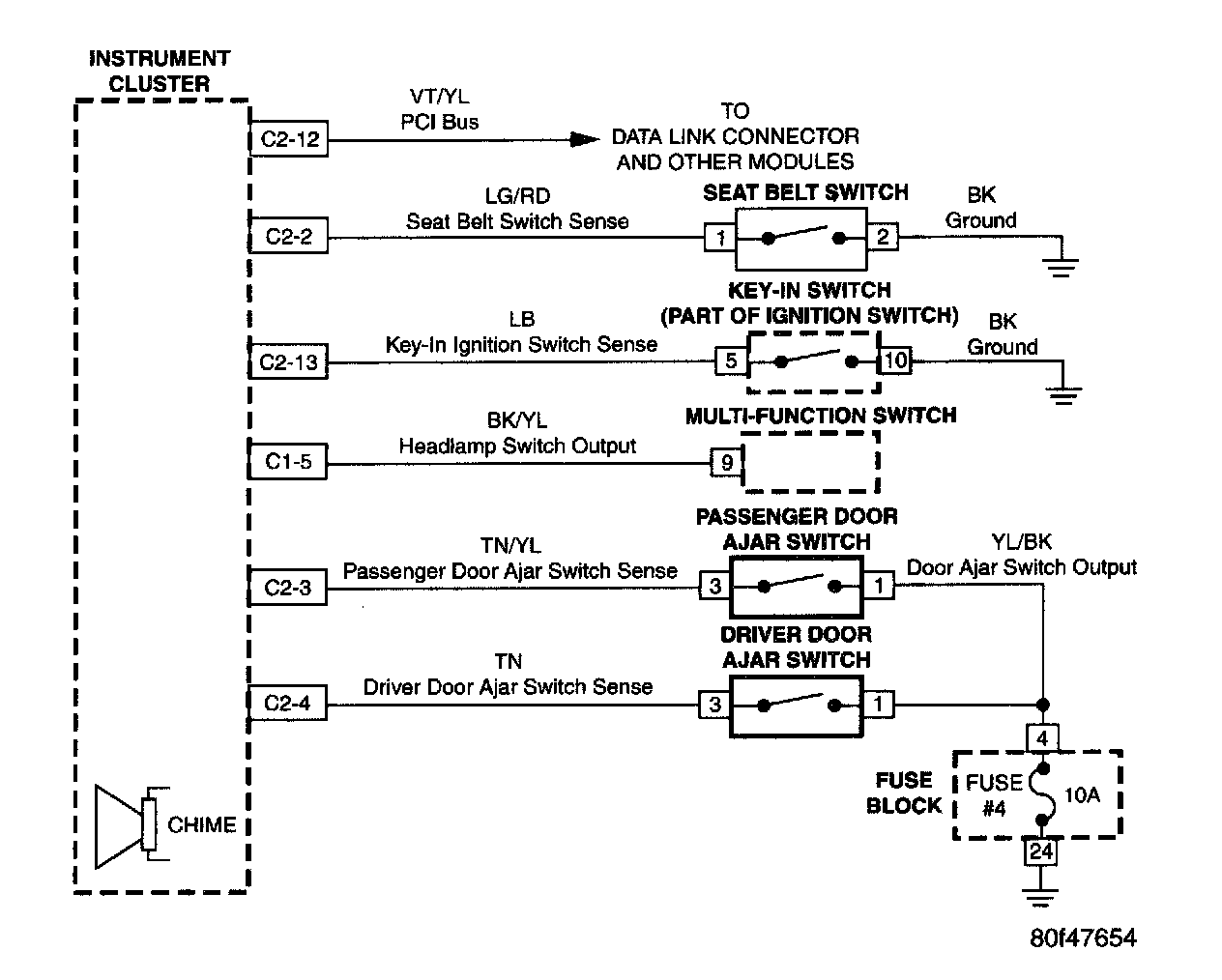
Chime System:




Compass/Temperature Mirror:




Instrument Cluster:




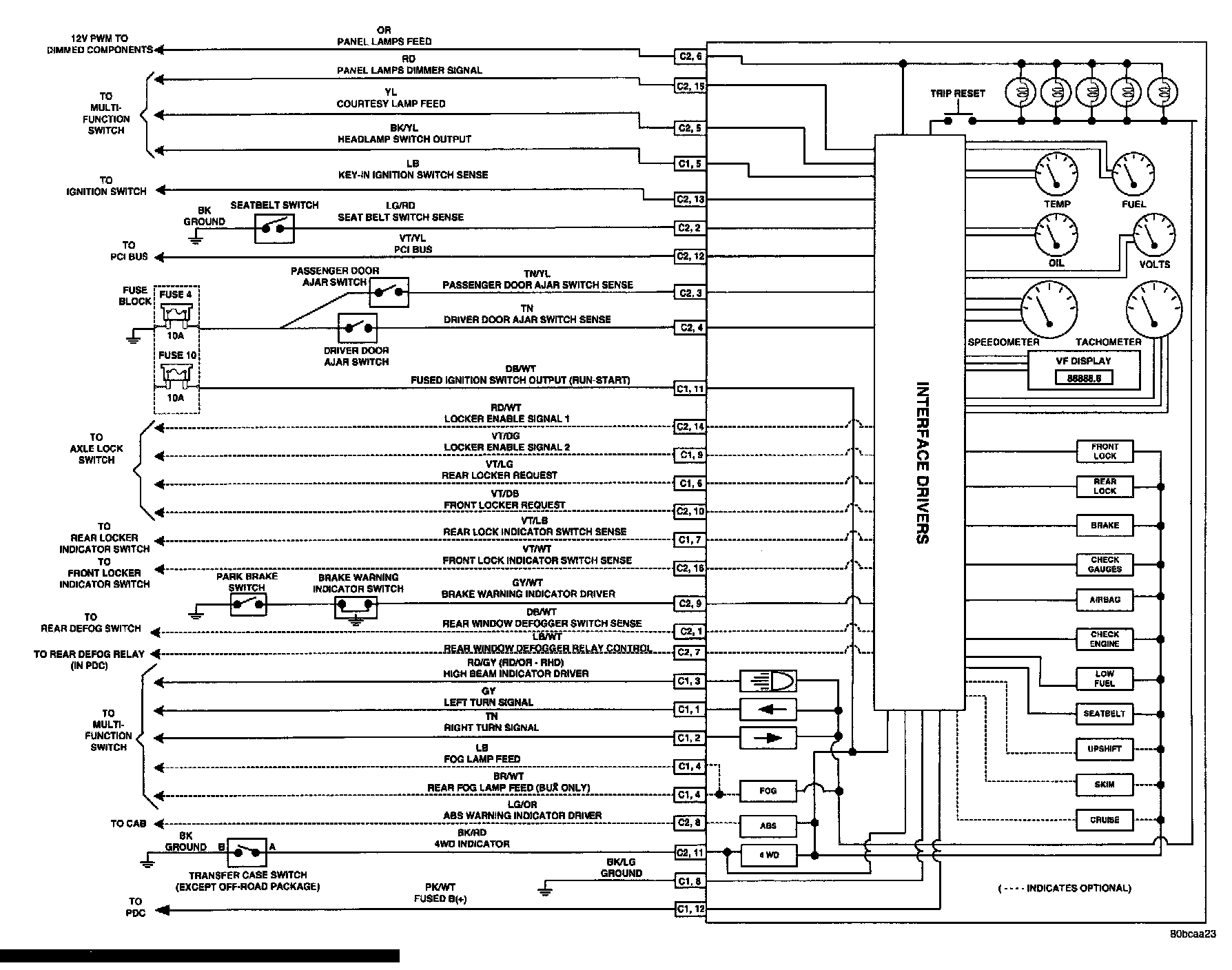
Instrument Cluster/Axle Locker System:




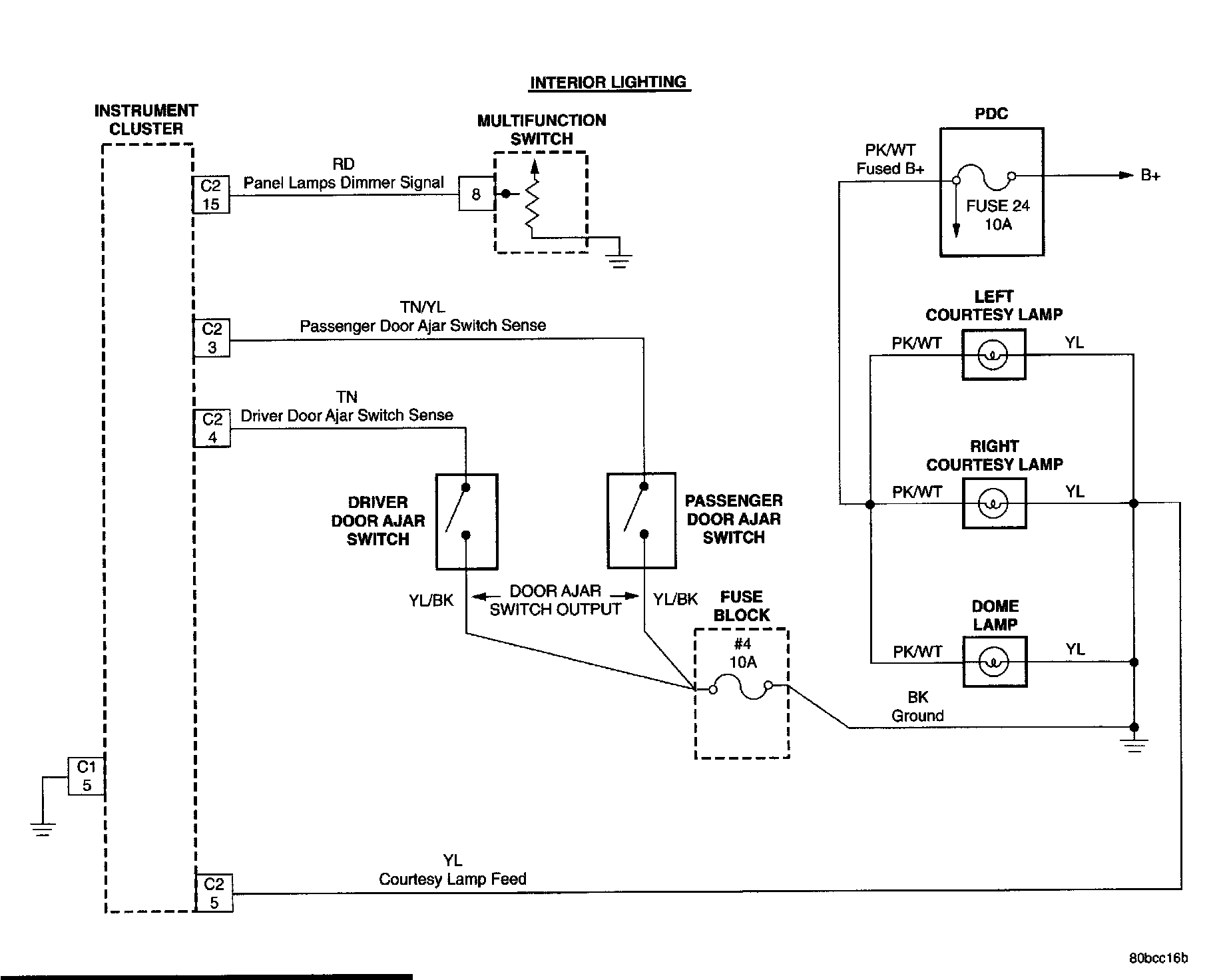
Interior Lighting:




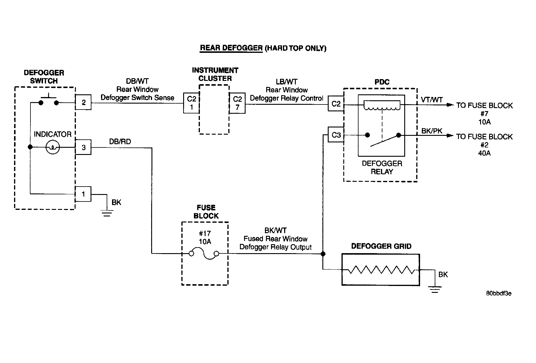
Rear Defogger:




Vehicle Communication: