lemon-mirror:
Home >> Jeep >> 2003 >> Liberty 2WD L4-2.4L VIN 1 >> Repair and Diagnosis >> Diagrams >> Electrical Diagrams >> Powertrain Management >> Body Control Module >> System Schematic

System Schematic

Airbag System:




Premium Audio System:




Base Audio System:




CD Changer:




Remote Radio Controls:




Chime:




Inter-Module And DRB Communication:




PCM - Communication - Gas Only:




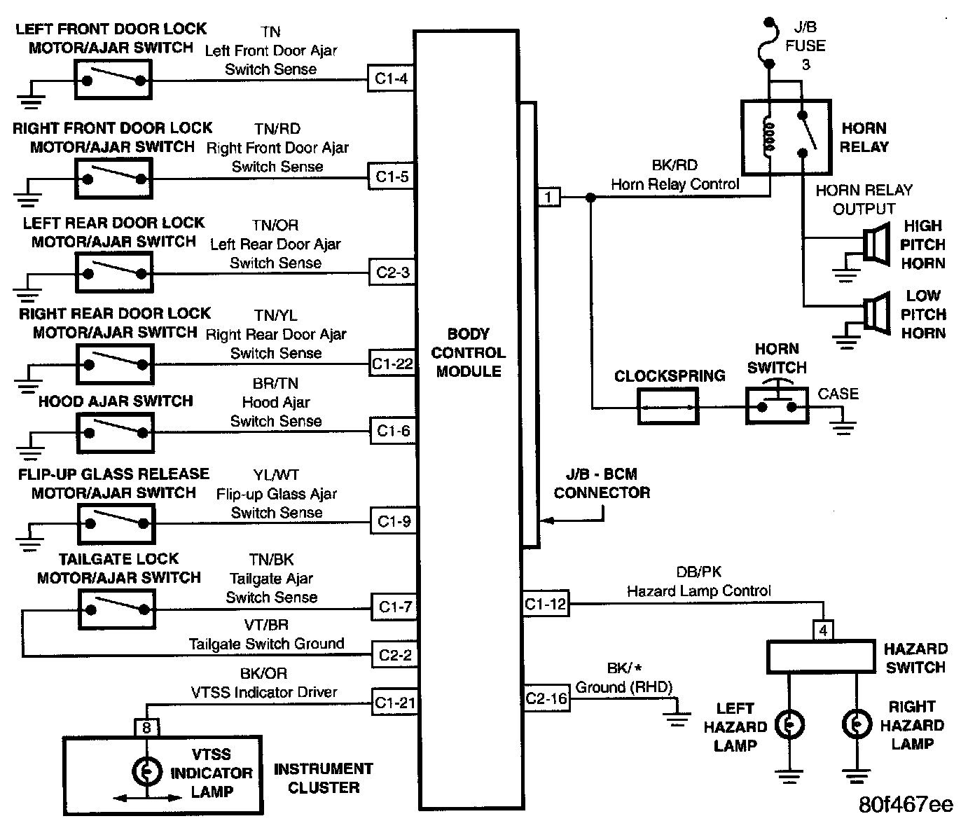
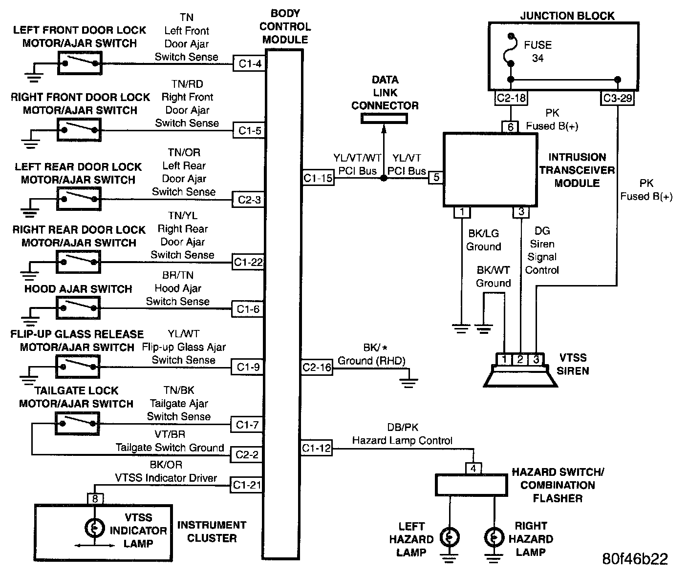
Door Ajar System:




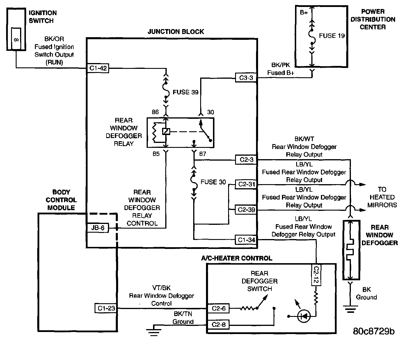
Electrically Heated System:




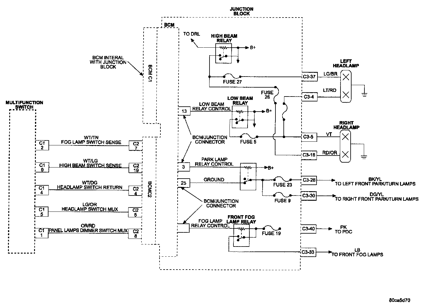
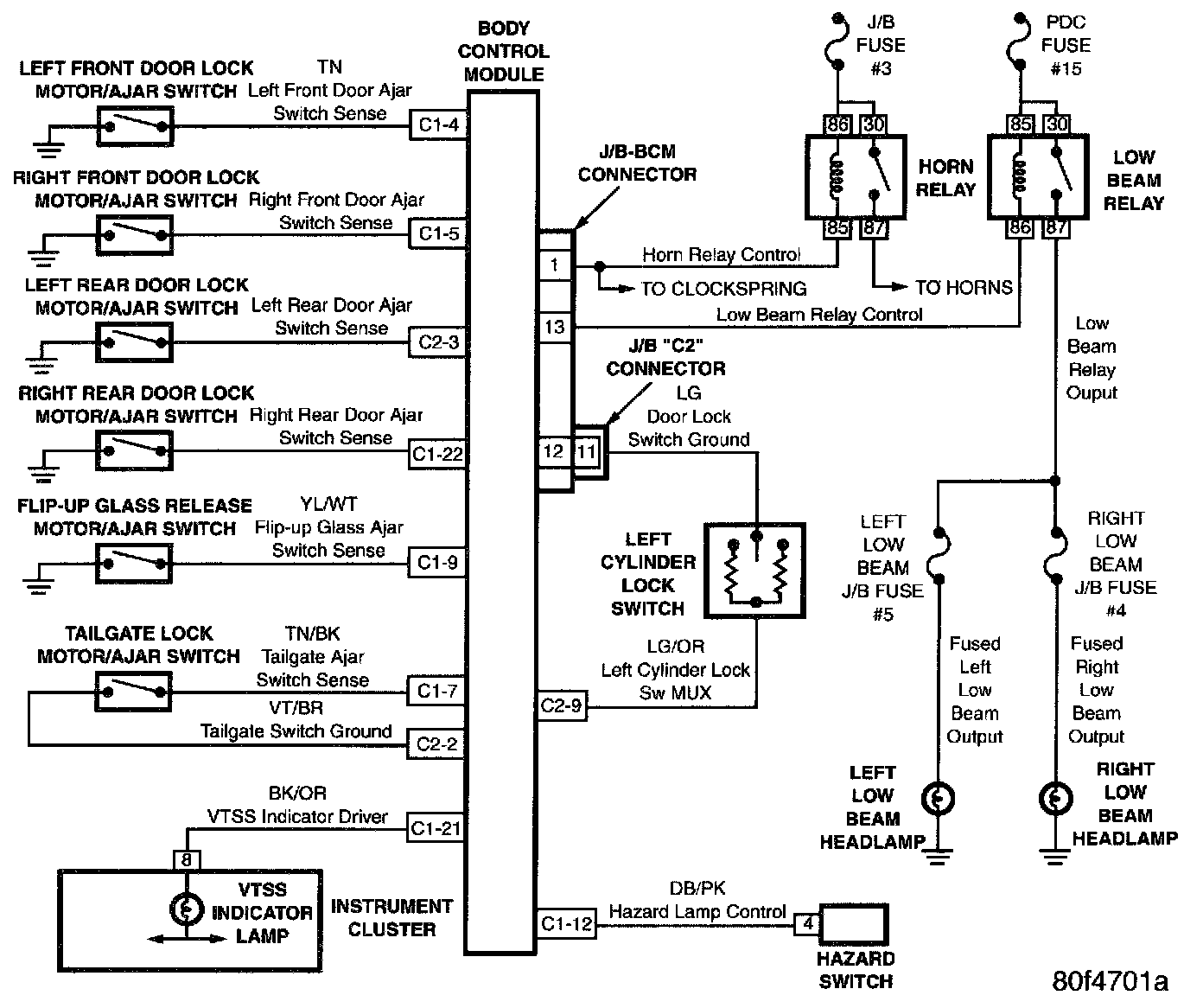
Exterior Lighting:




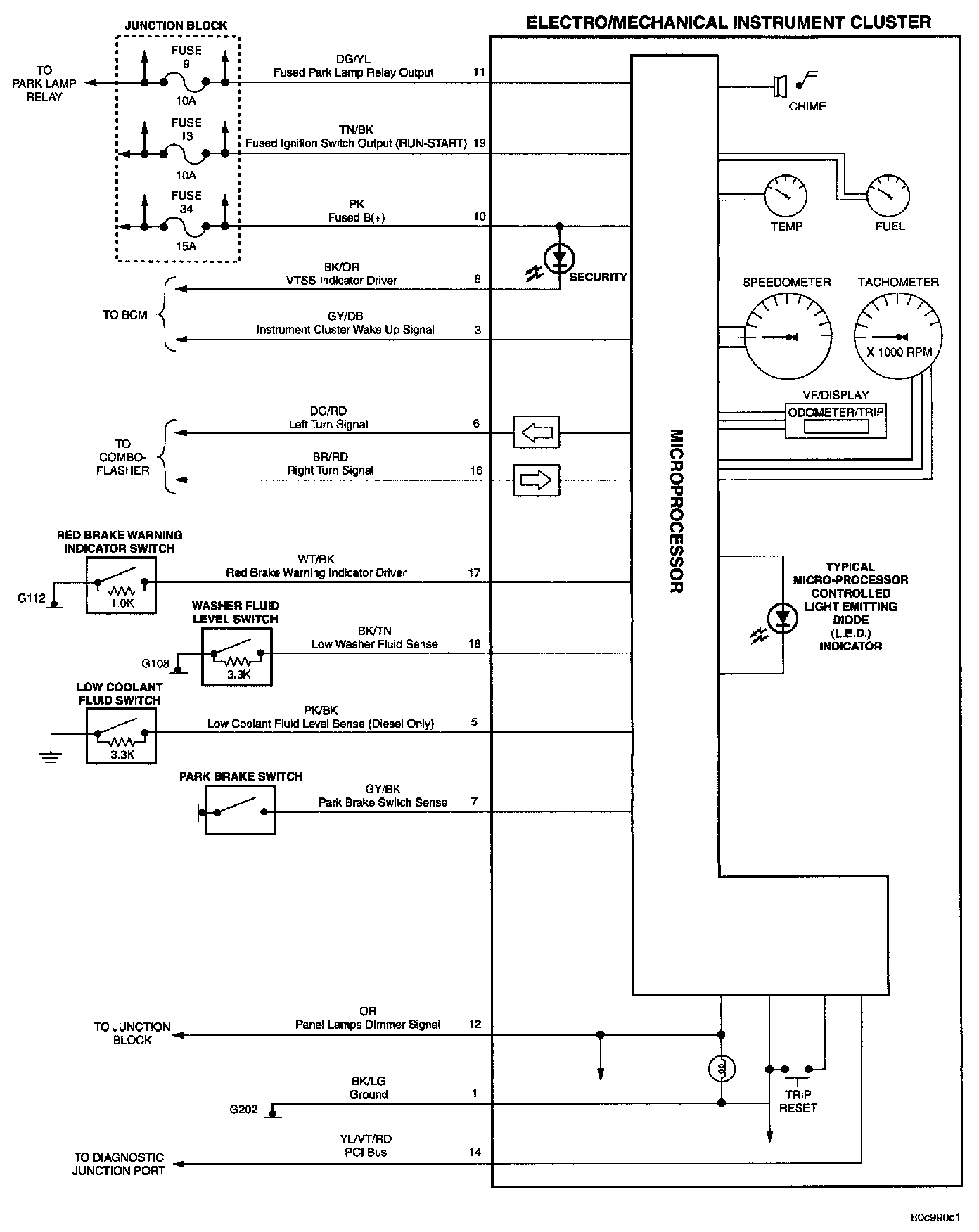
Instrument Cluster:




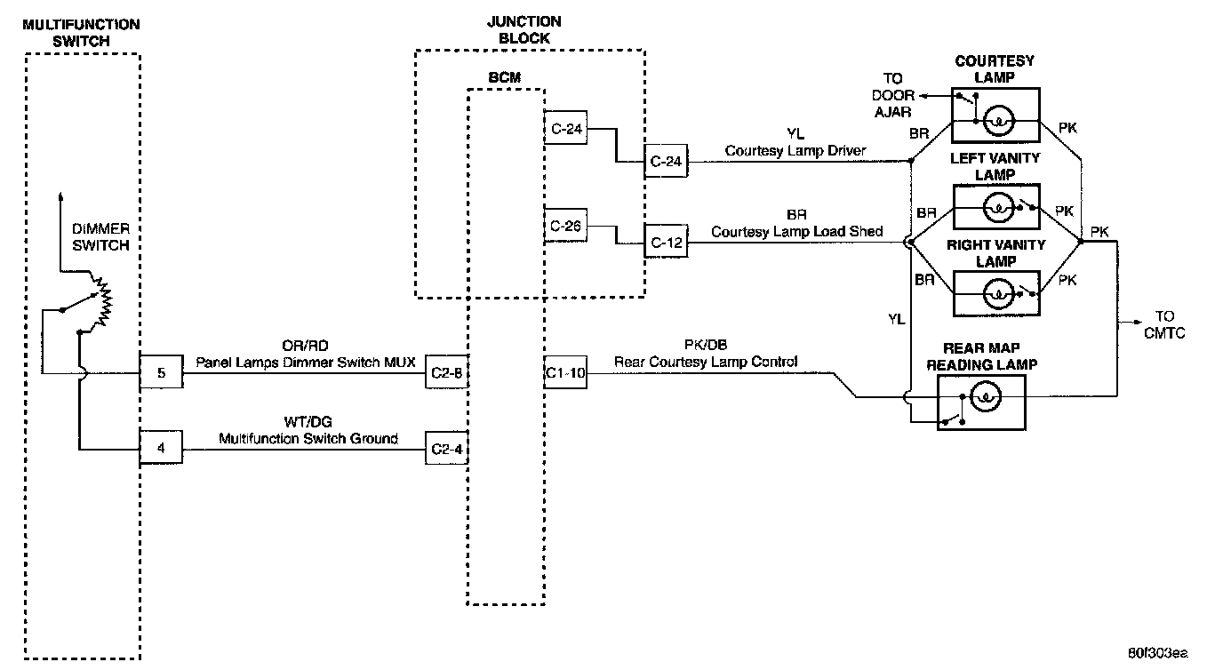
Interior Lighting:




Electronic Vehicle Information Centre (EVIC):




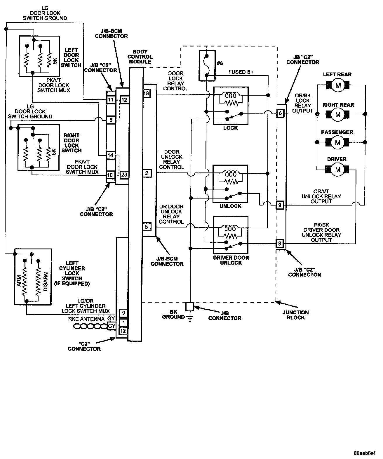
Doors:




Tailgate And Flip-up Glass:




Vehicle Theft Security System (VTSS):




Base - VTSS (Export Only):




Premium - VTSS (Export Only):




Windshield Wipers: