lemon-mirror:
Home >> Jaguar >> 1990 >> Sovereign L6-4.0L >> Repair and Diagnosis >> Body and Frame >> Locks >> Keyless Entry >> Testing and Inspection

Keyless Entry: Testing and Inspection

Testing the Infra Red Locking System

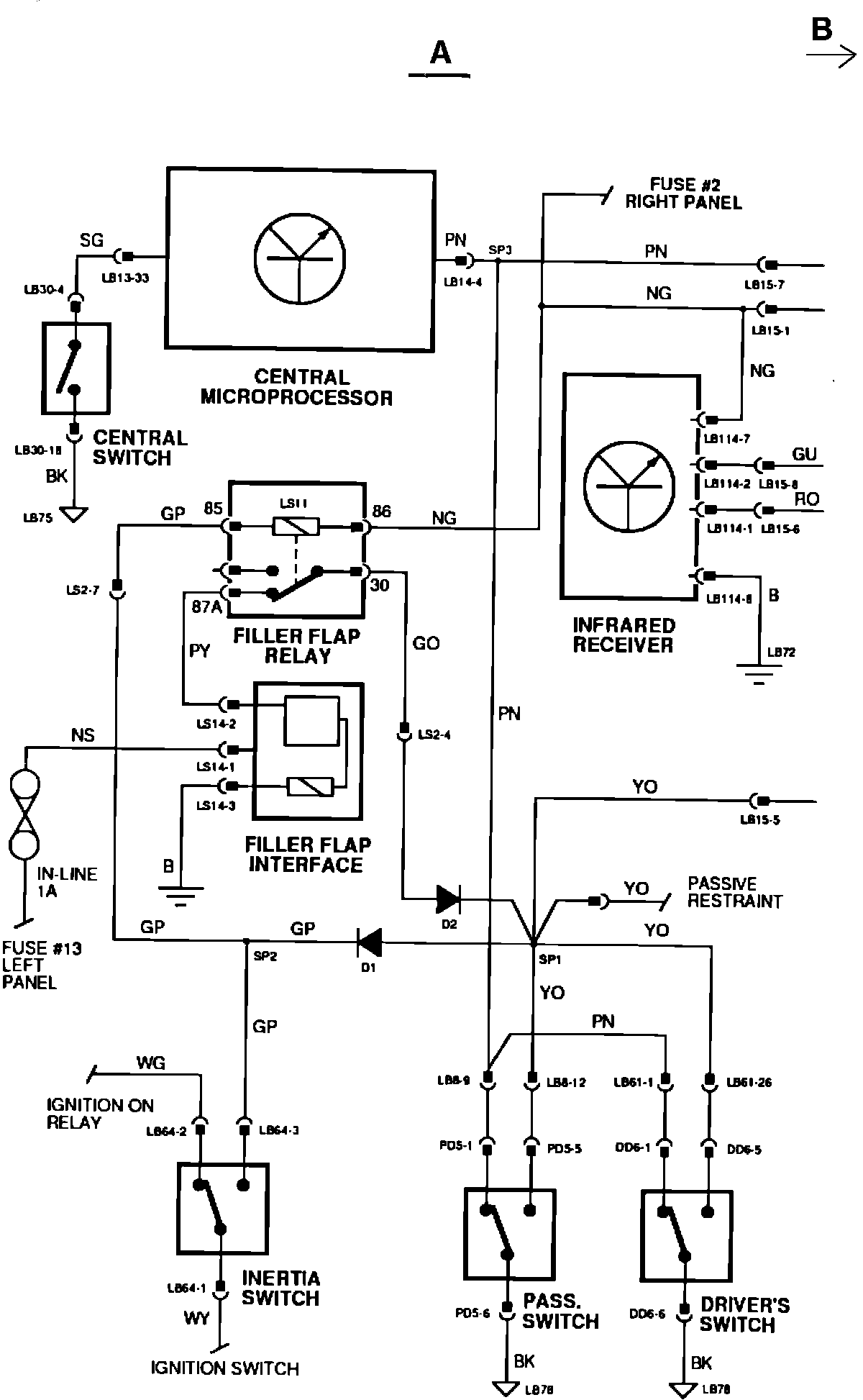
Beginning with 1989 M.Y. (VIN 556851), XJ6 3.6 vehicles incorporate an infra-red central locking system. This locking system utilizes a locking module which is located on the inside of the interior/map light console. This module supplies lock and unlock signals to the door lock control unit, in response to infra-red inputs from the handset.

JDS Software is not available to test the infra-red portion of the locking systems. However, JDS can be used to diagnose the central locking system if it does not operate correctly with all other controls.

If the central locking system operates correctly from all controls except the infra-red module, check the condition of the batteries in the handsets. Low battery condition will be noticed by a decrease in operating range.


NOTE: It is possible for one of the door locks to fall out of sequence with the other locks. If this occurs, the central locking function can be restored by any of the following actions:

a) Press the panic lock button.
b) Operate the infra-red locking system (by c) pressing handset twice). Manually resynchronize the door sill buttons.


When the infra-red unit does not operate, the following procedure should be followed:

^ Check power supplies to the module (LB 114-7 (N/G) should be battery voltage, LB 114-8 (B) should be ground).


NOTE: Normal battery voltage exists when voltage at test point is within .5V of voltage measured at battery terminals. A good ground connection or a short circuit exists when 15 ohms or less is measured between the test wire and ground.


^ If both supply readings are correct, operate one of the transmitters and listen for operation of the lock/unlock relays in the door lock control unit.
^ The relay should "click" in and out. If a clicking sound is not audible, check for resistance above 15 ohms between the infra-red module and door lock control unit wires.

^ If the relays do not operate at all or buzz, check the lock and unlock signal wires for an open circuit.

^ If no open circuit exists, replace the infra-red locking module.

In addition to the introduction of the infra-red central locking, the operation of the trunk lock has been revised. The trunk lock and unlock relays have been deleted. The trunk lock now operates with the door locks.

If all door locks operate correctly but the trunk lock does not, test the following:

^ Disconnect connectors RS22 and RS44, check for a reading of less than 15 ohms between:

RS22 pin 34 P/0 and RS44 Pin 2 P/0 RS22 pin 35 P/K and RS44 pin 1 P/K

^ If the reading is more than 15 ohms, an open circuit in the right side harness exists.

^ If both wires have less than 15 ohms resistance, they should be checked for a short circuit to ground. One lead of the ohmmeter should be connected to RS22-34 or RS22-35 and the other lead to ground. If less than 15 ohms is read, a short circuit to ground exists in the right side harness.

^ If both wires test correctly, a fault may exist in the trunk lock assembly.

INFRARED CENTRAL LOCKING A:




INFRARED CENTRAL LOCKING B:




NOTE: For additional information, refer to the attached wiring diagrams.