lemon-mirror:
Home >> Isuzu >> 2004 >> Rodeo 2WD V6-3.2L >> Repair and Diagnosis >> Powertrain Management >> Transmission Control Systems >> Diagrams

Transmission Control Systems: Diagrams

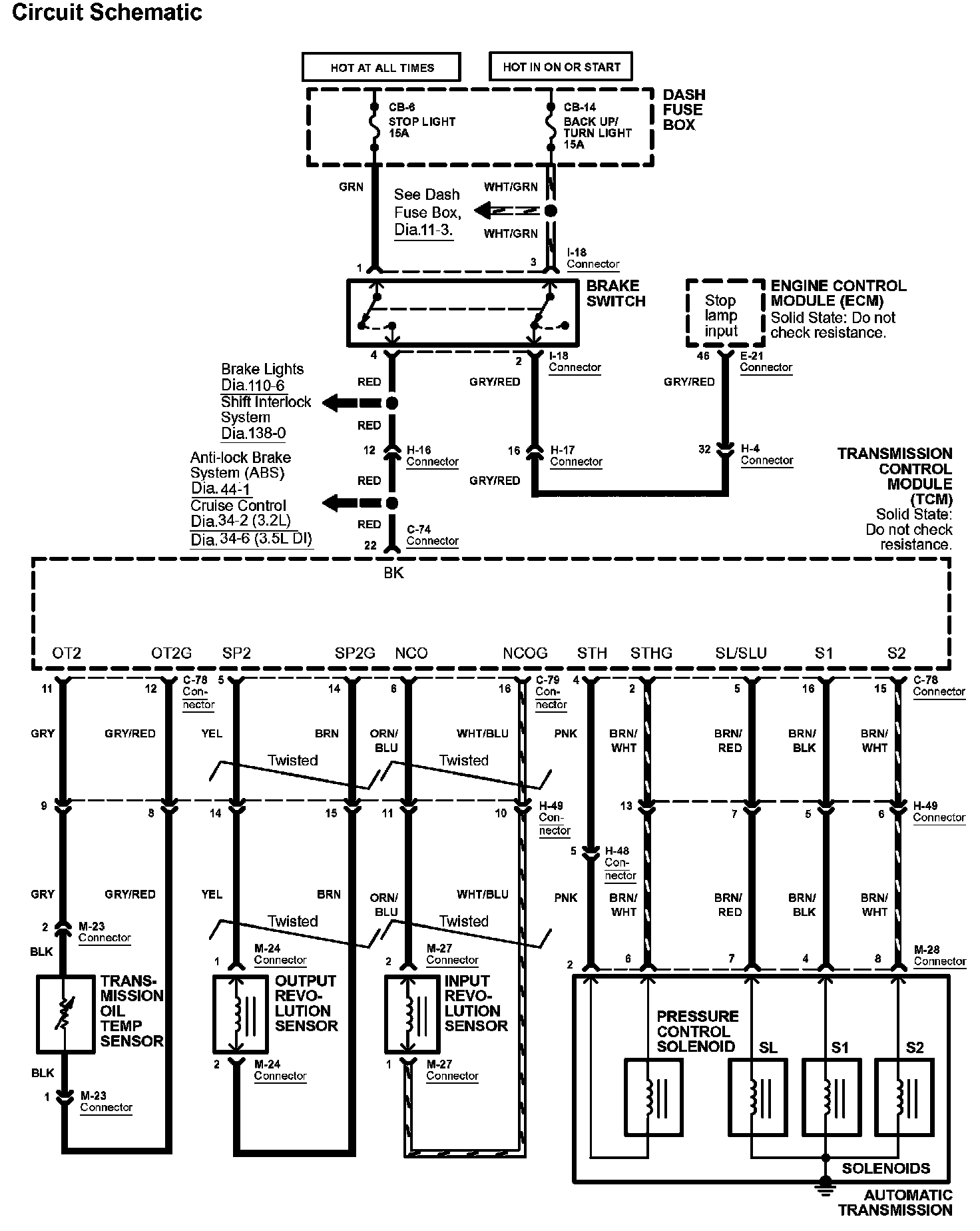
Diagram 39-0:




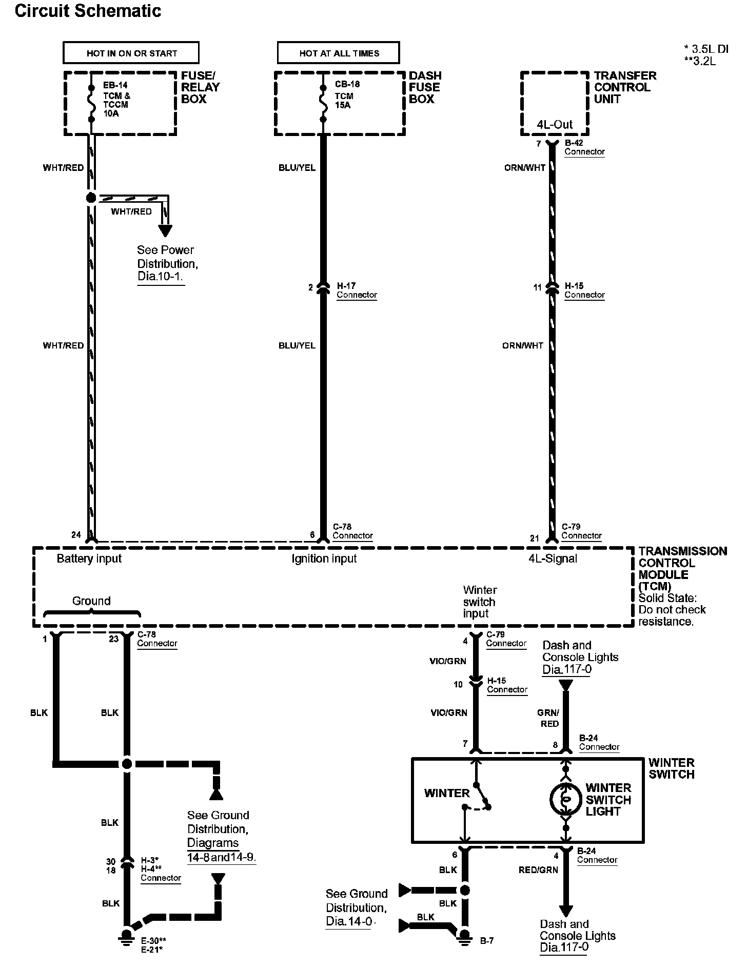
Diagram 39-1:




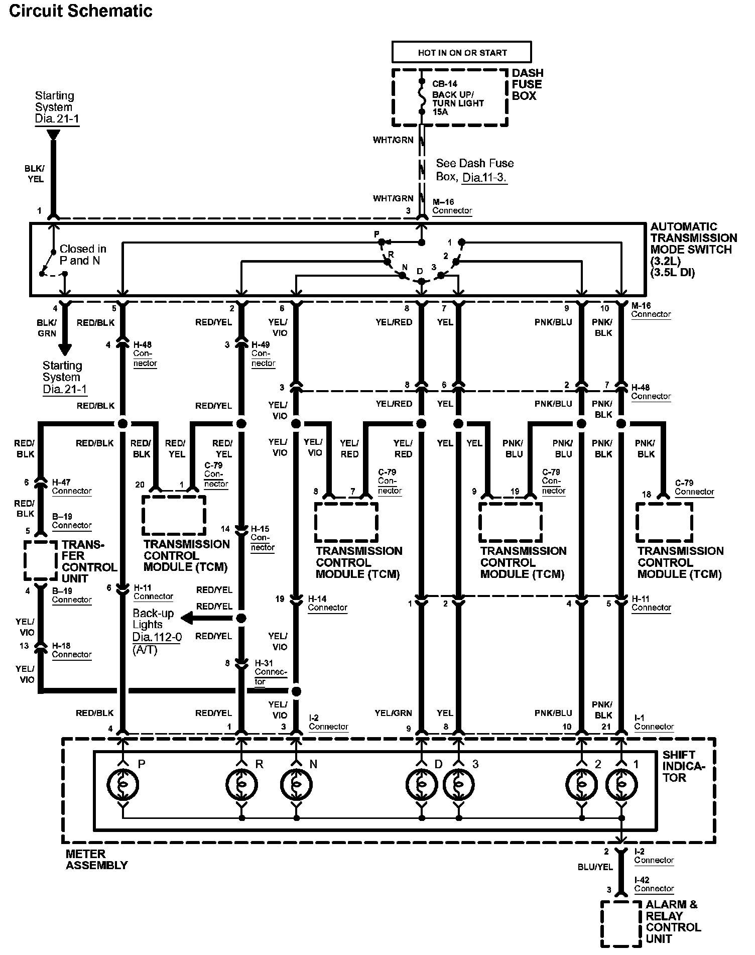
Diagram 39-2:




Diagram 39-3:






Diagrams: Other diagrams referred to by number within these diagrams can be found at Diagrams by Number. Diagrams By Number


Connector Views: Connector terminal views for the connectors shown within these diagrams can be found at Connector Views by Connector Number. Connector Views By Connector Number