lemon-mirror:
Home >> Isuzu >> 2002 >> Rodeo S 2WD L4-2.2L >> Repair and Diagnosis >> Powertrain Management >> Ignition System >> Diagrams

Ignition System: Diagrams

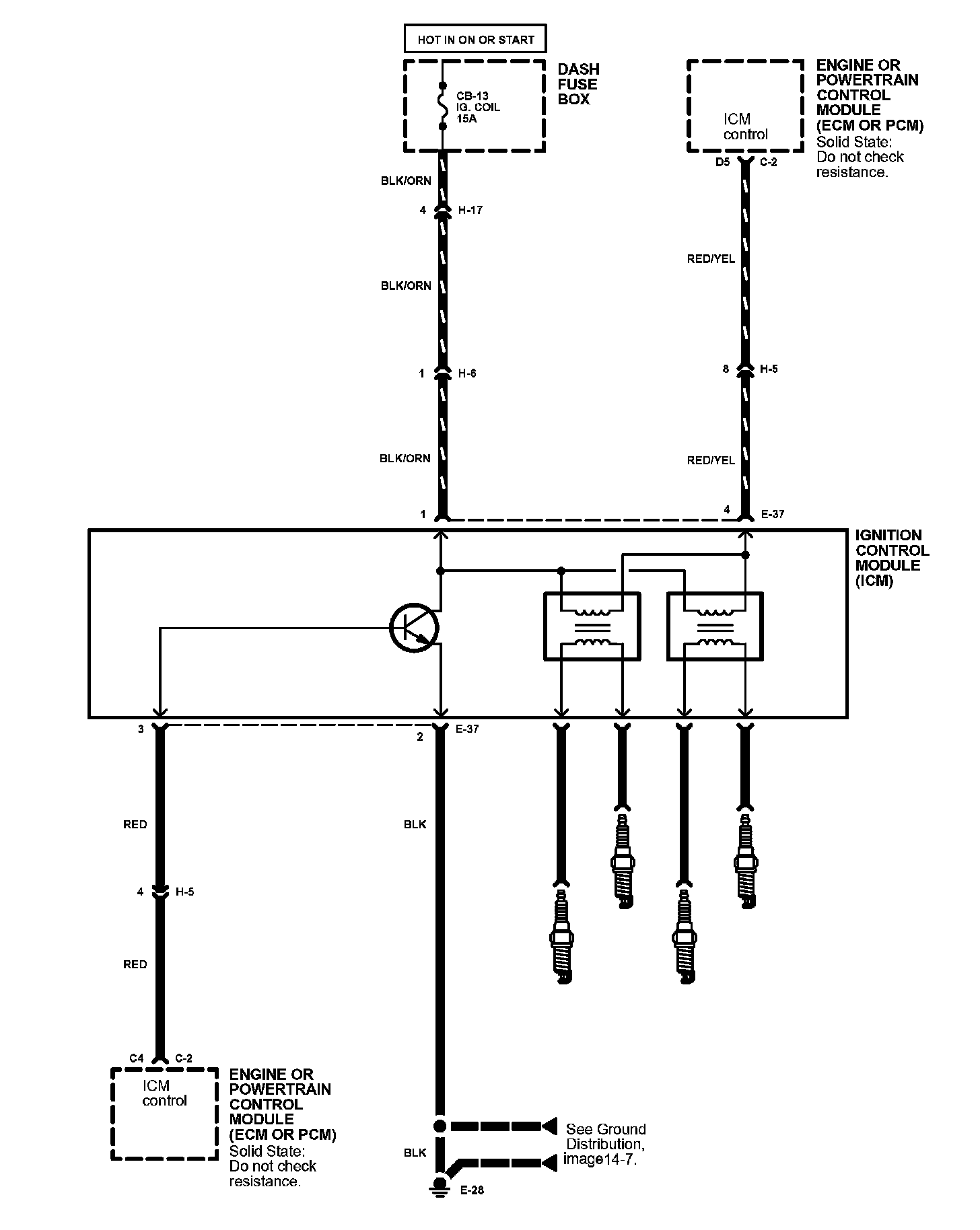
Ignition System Image 20:



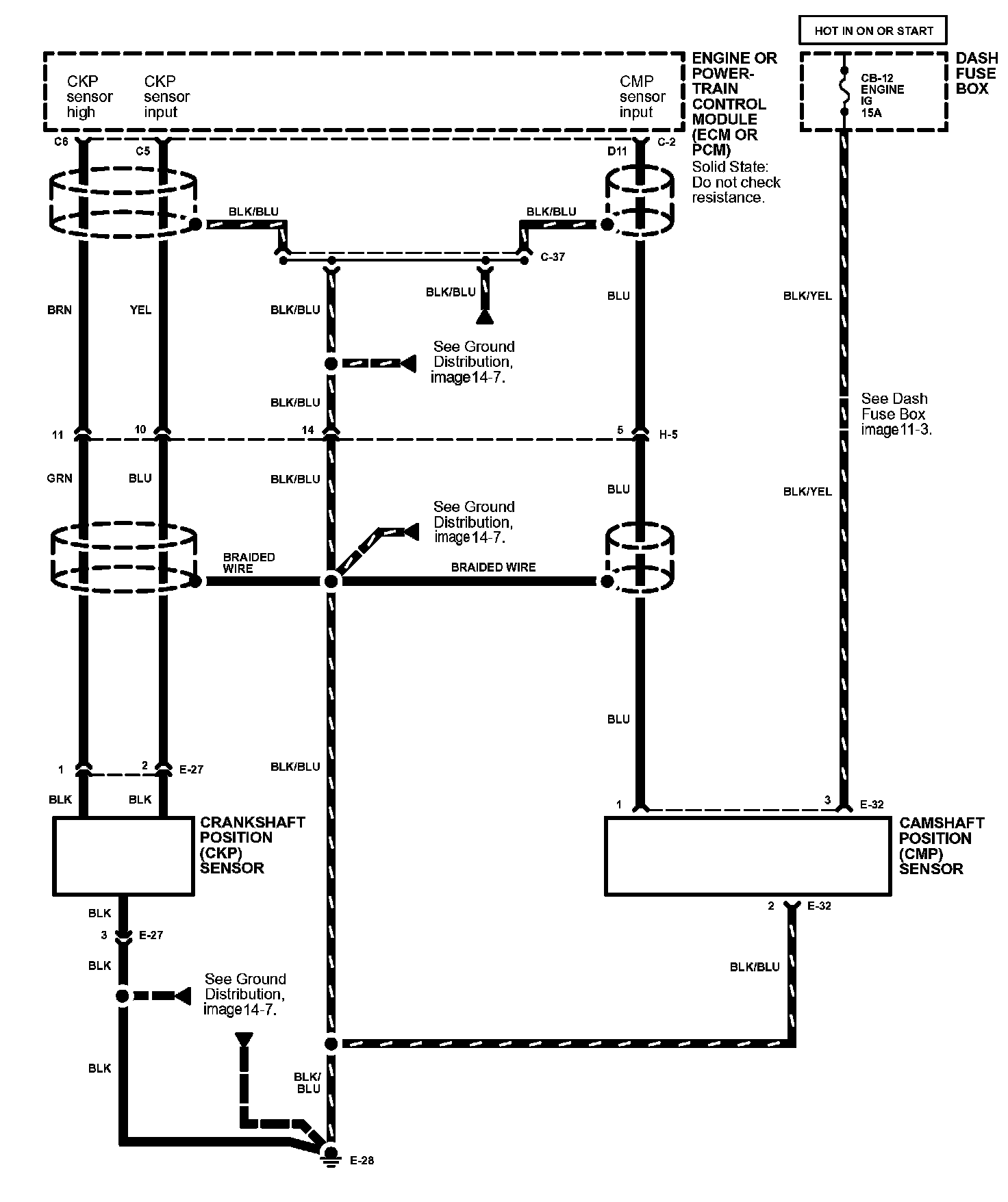
Ignition System Image 20-1: