lemon-mirror:
Home >> Isuzu >> 2002 >> Rodeo S 2WD L4-2.2L >> Repair and Diagnosis >> Powertrain Management >> Diagrams >> Engine Control Diagrams

Engine Control Diagrams

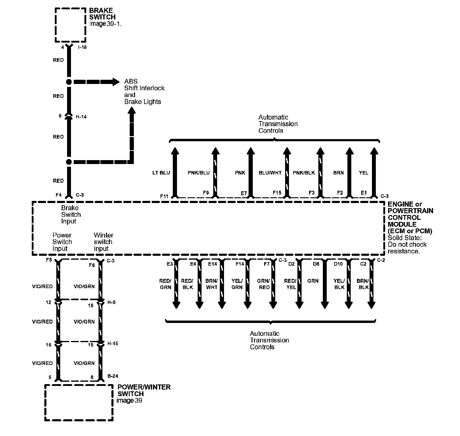
Engine Controls Image 23:



Engine Controls Image 23-1:



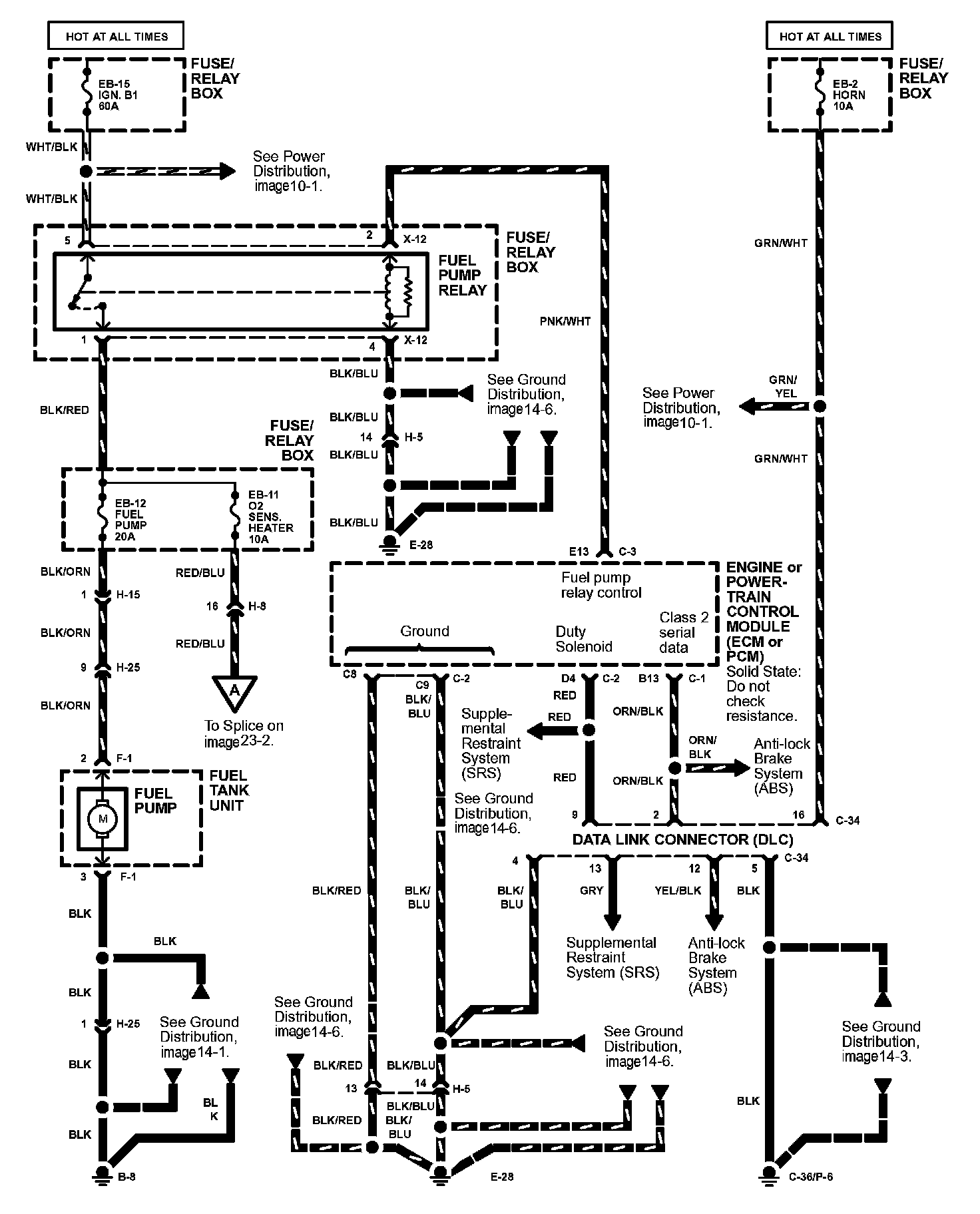
Engine Controls Image 23-2:



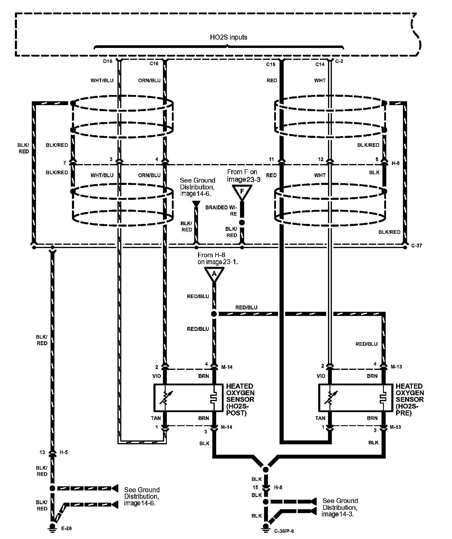
Engine Controls Image 23-3:



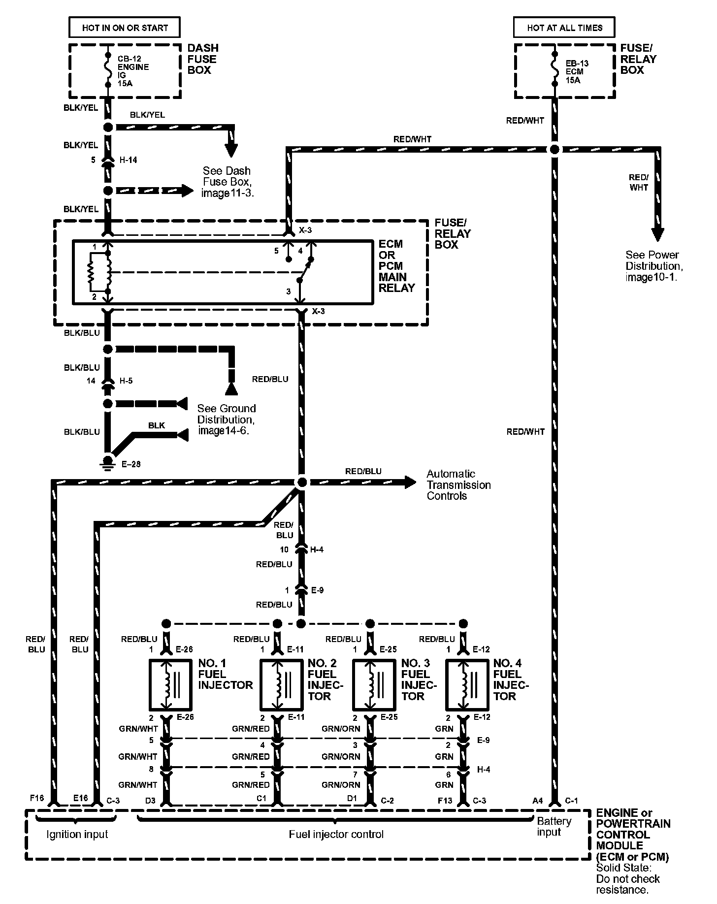
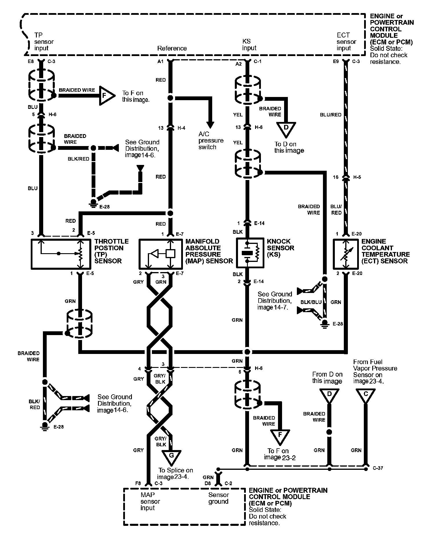
Engine Controls Image 23-4:



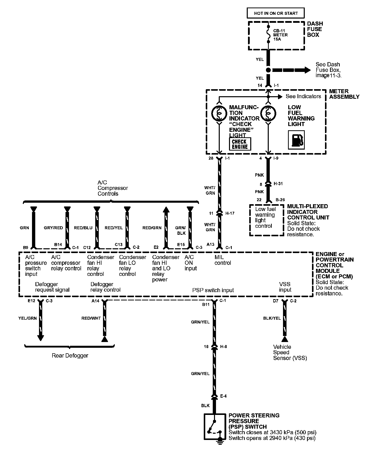
Engine Controls Image 23-5:



Engine Controls Image 23-6:



Engine Controls Image 23-7:



Engine Controls Image 23-8: