lemon-mirror:
Home >> Isuzu >> 2000 >> Rodeo LS 2WD V6-3.2L >> Repair and Diagnosis >> Powertrain Management >> Emission Control Systems >> Diagrams

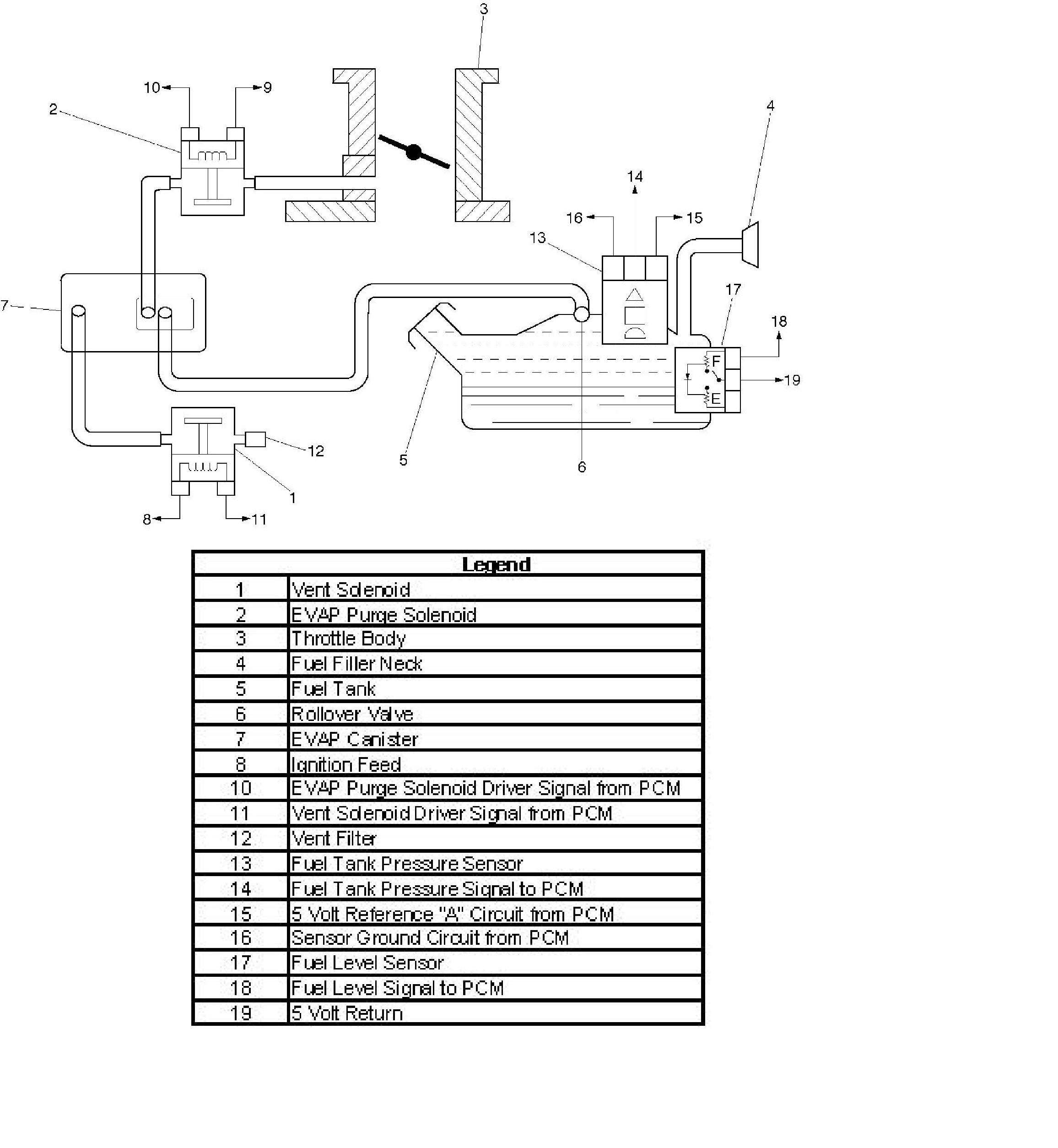
Emission Control Systems: Diagrams