lemon-mirror:
Home >> Isuzu >> 2000 >> Rodeo LS 2WD V6-3.2L >> Repair and Diagnosis >> Diagrams >> Electrical Diagrams >> General Module

General Module

Alarm & Relay Controls (1 Of 3):



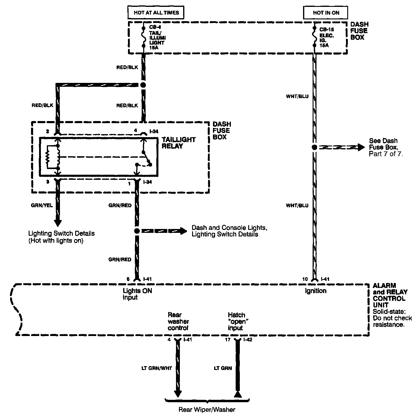
Alarm & Relay Controls (2 Of 3):



Alarm & Relay Controls (Part 3 Of 3):