lemon-mirror:
Home >> Hyundai >> 2005 >> Accent L4-1.6L >> Repair and Diagnosis >> Diagrams >> Exploded Views >> Electronic Brake Control Module

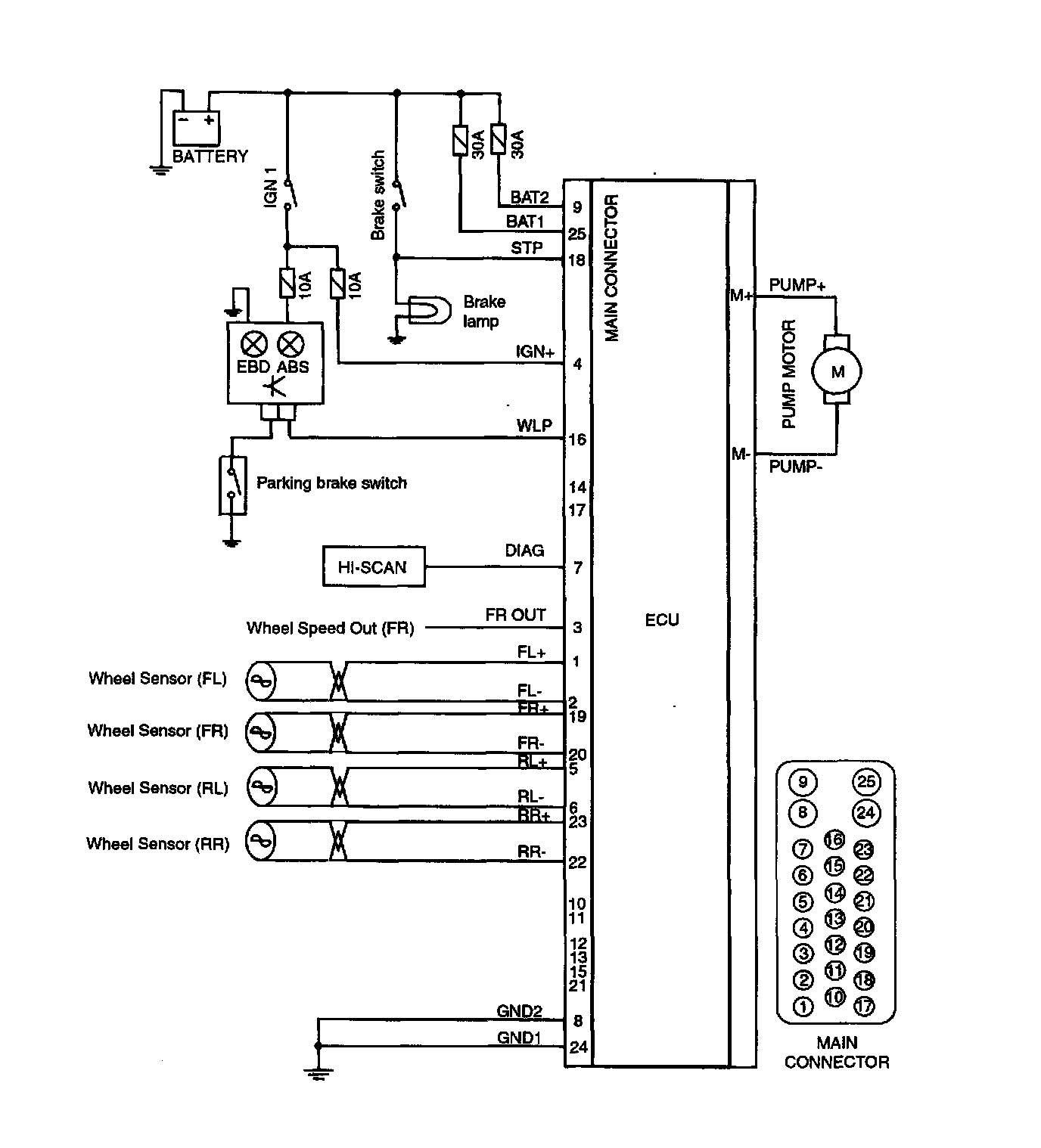
Electronic Brake Control Module