lemon-mirror:
Home >> Hyundai >> 2003 >> Sonata V6-2.7L >> Repair and Diagnosis >> Powertrain Management >> Computers and Control Systems >> Engine Control Module >> Diagrams >> Electrical Diagrams

Electrical Diagrams


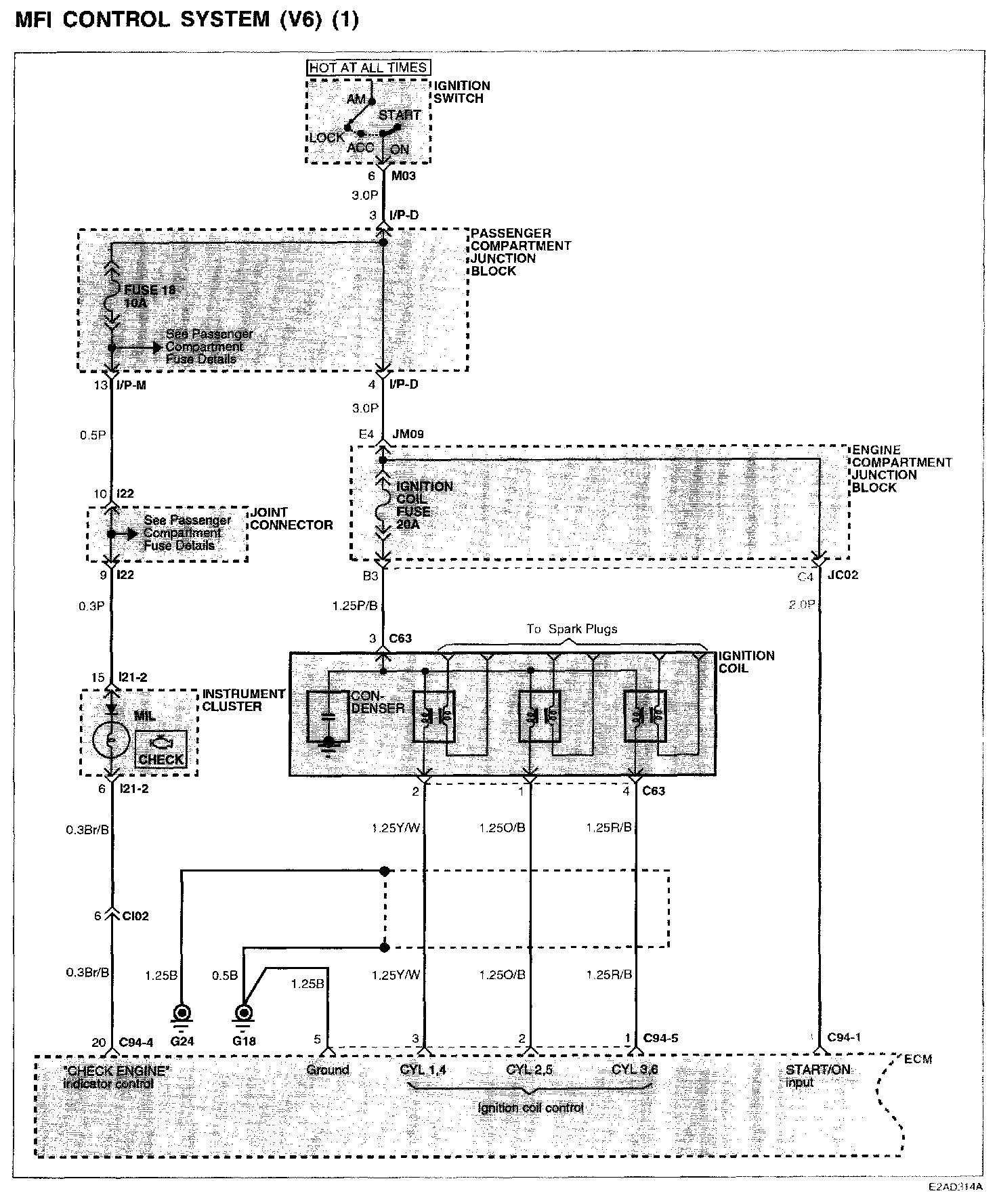
MFI Control System (V6) (1):






MFI Control System (1)

MFI Control System (V6) (2):






MFI Control System (2)


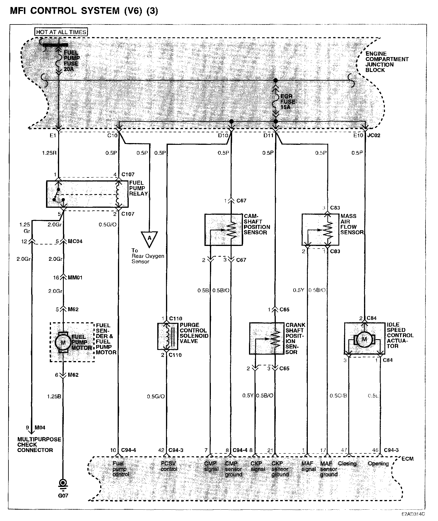
MFI Control System (V6) (3):






MFI Control System (3)

MFI Control System (V6) (4):






MFI Control System (4)

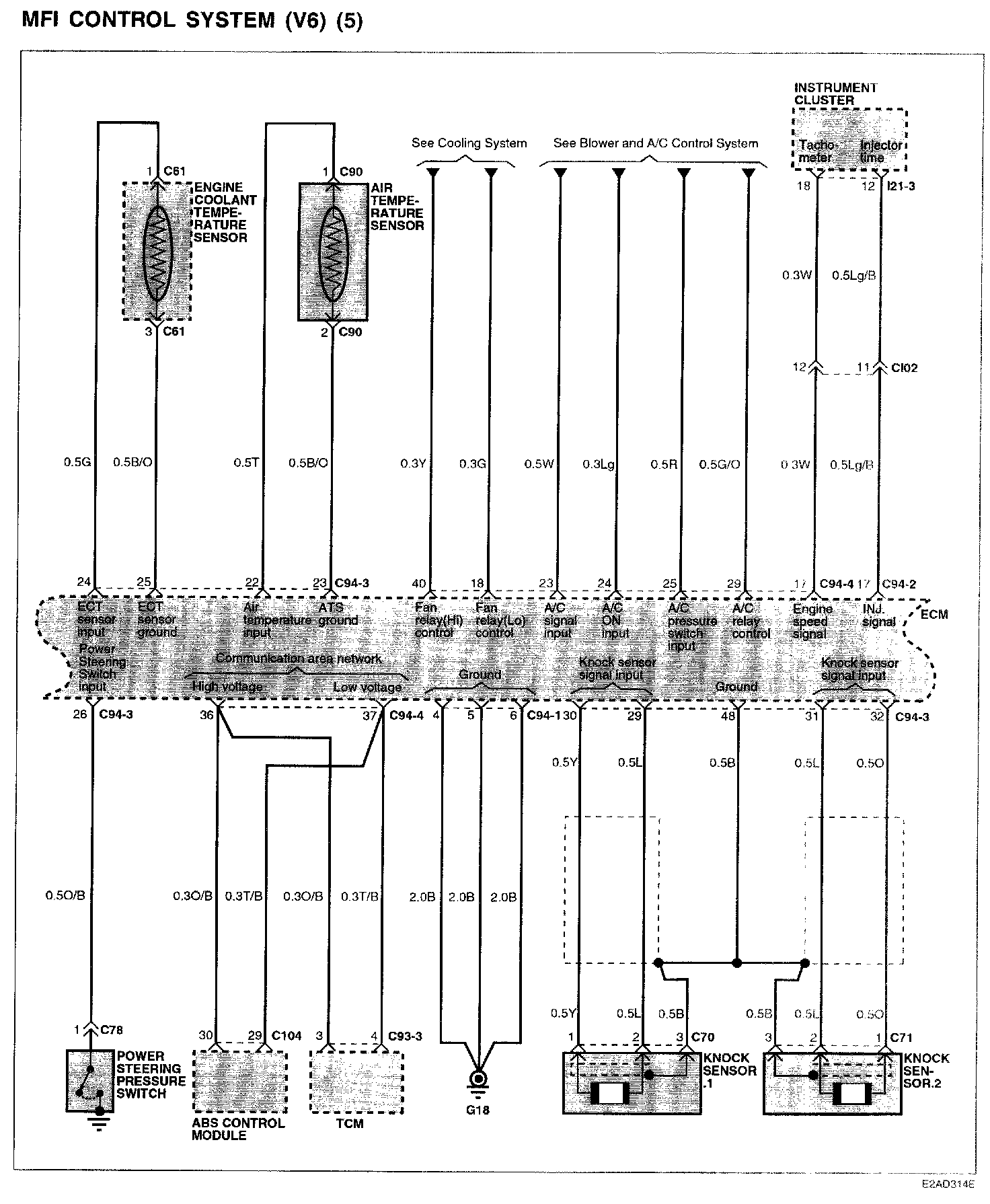
MFI Control System (V6) (5):






MFI Control System (5)

MFI Control System (V6) (6):






MFI Control System (6)