lemon-mirror:
Home >> Hyundai >> 1999 >> Tiburon L4-2.0L >> Repair and Diagnosis >> Powertrain Management >> Emission Control Systems >> Locations >> Control System Schematic

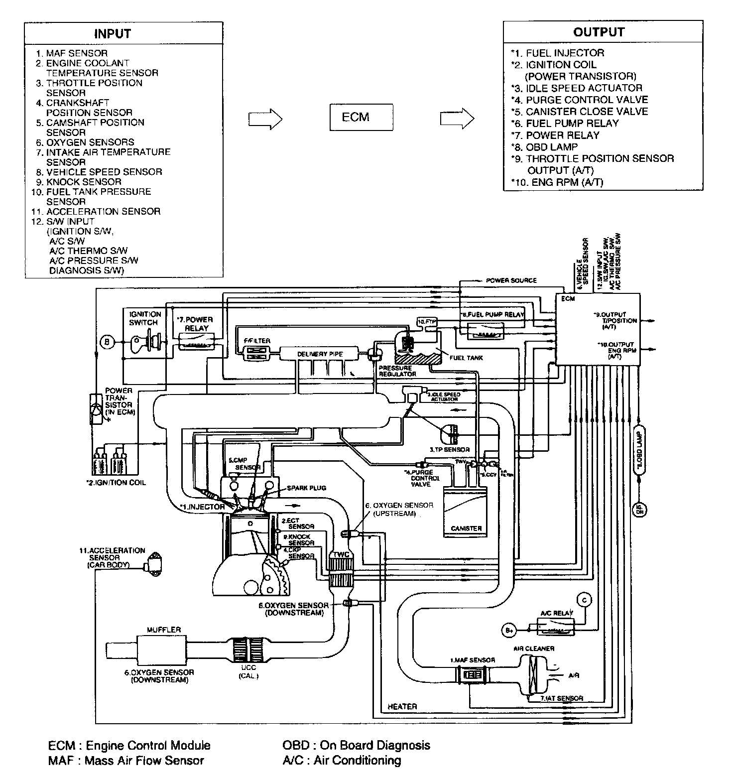
Control System Schematic