lemon-mirror:
Home >> Honda >> 2008 >> Element 2WD L4-2.4L >> Repair and Diagnosis >> Powertrain Management >> Computers and Control Systems >> Description and Operation >> VTEC/VTC System

VTEC/VTC System

VTEC/VTC
- The i-VTEC has a VTC (variable valve timing control) mechanism on the intake camshaft in addition to the usual VTEC.
- This mechanism improves fuel efficiency and reduces exhaust emissions at all levels of engine speed, vehicle speed, and engine load.
- The VTEC mechanism changes the valve lift and timing by using more than one cam profile.
- The VTC changes the phase of the intake camshaft via oil pressure. It changes the intake valve timing continuously.






VTC System
- The VTC system makes continuous intake valve timing changes based on operating conditions.
- Intake valve timing is optimized to allow the engine to produce maximum power.
- Cam angle is advanced to obtain the EGR effect and reduce pumping loss. The intake valve is closed quickly to reduce the entry of the air/fuel mixture into the intake port and improve the charging effect.
- The system reduces the cam advance at idle, stabilizes combustion, and reduces engine speed.
- If a malfunction occurs, the VTC system control is disabled, and the valve timing is fixed at the fully retarded position.






VTEC System
- The VTEC system changes the cam profile to correspond to the engine speed. It maximizes torque at low engine speed and output at high engine speed.
- The low lift cam is used at low engine speeds, and the high lift cam is used at high engine speeds.






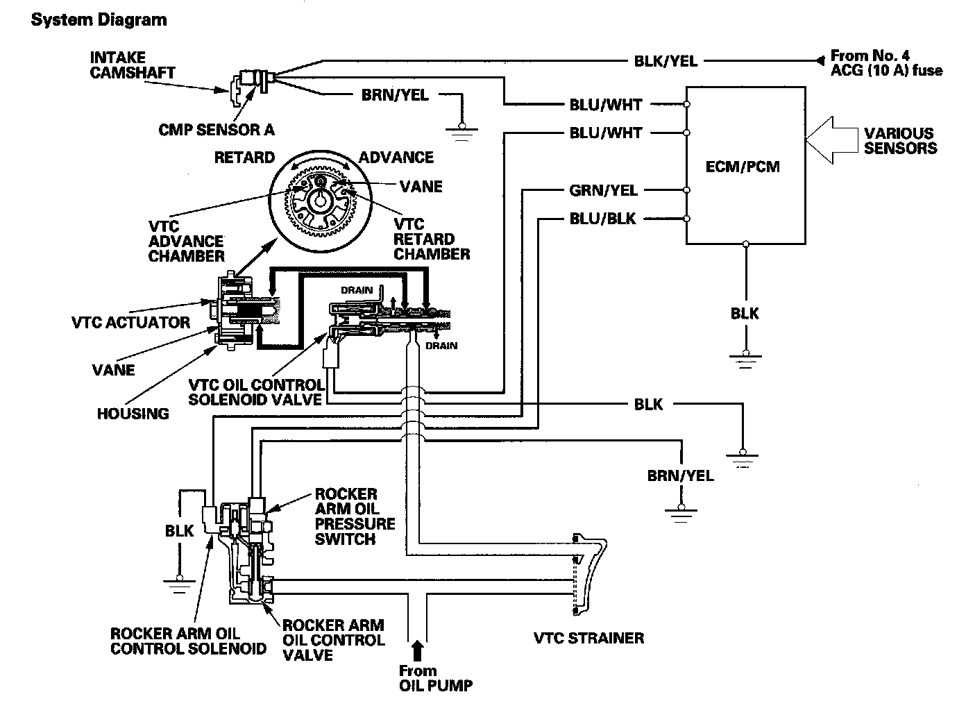
VTEC/VTC System Diagram






Camshaft Position (CMP) Sensor A
CMP sensor A detects camshaft angle position for the VTC system.