lemon-mirror:
Home >> Honda >> 2004 >> S2000 L4-2.2L >> Repair and Diagnosis >> Diagrams >> Electrical Diagrams >> Cooling System >> Radiator Cooling Fan Control Module

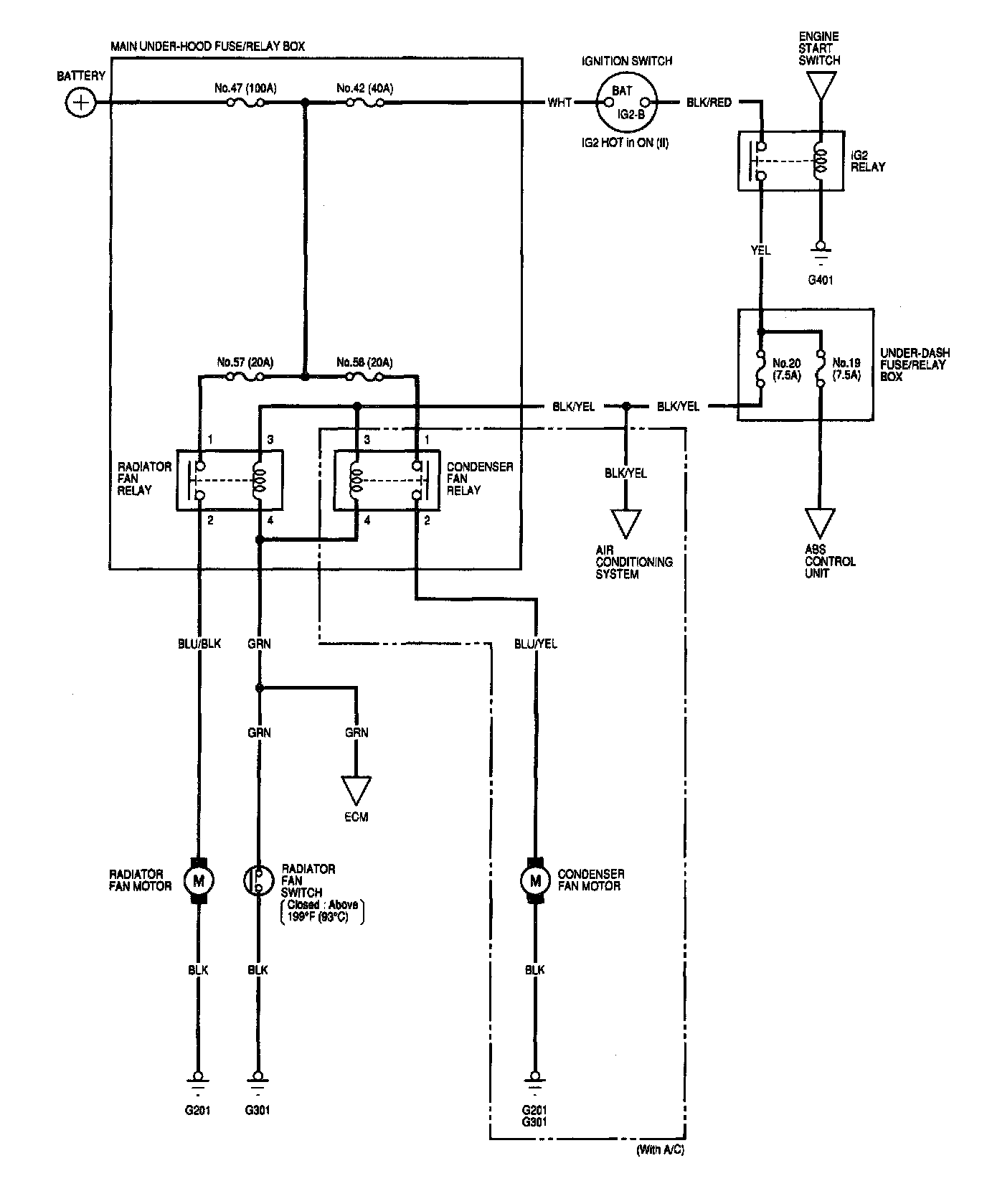
Radiator Cooling Fan Control Module