lemon-mirror:
Home >> Honda >> 1987 >> Prelude L4-1955cc 2000 >> Repair and Diagnosis >> Powertrain Management >> Computers and Control Systems >> Engine Control Module >> Diagrams

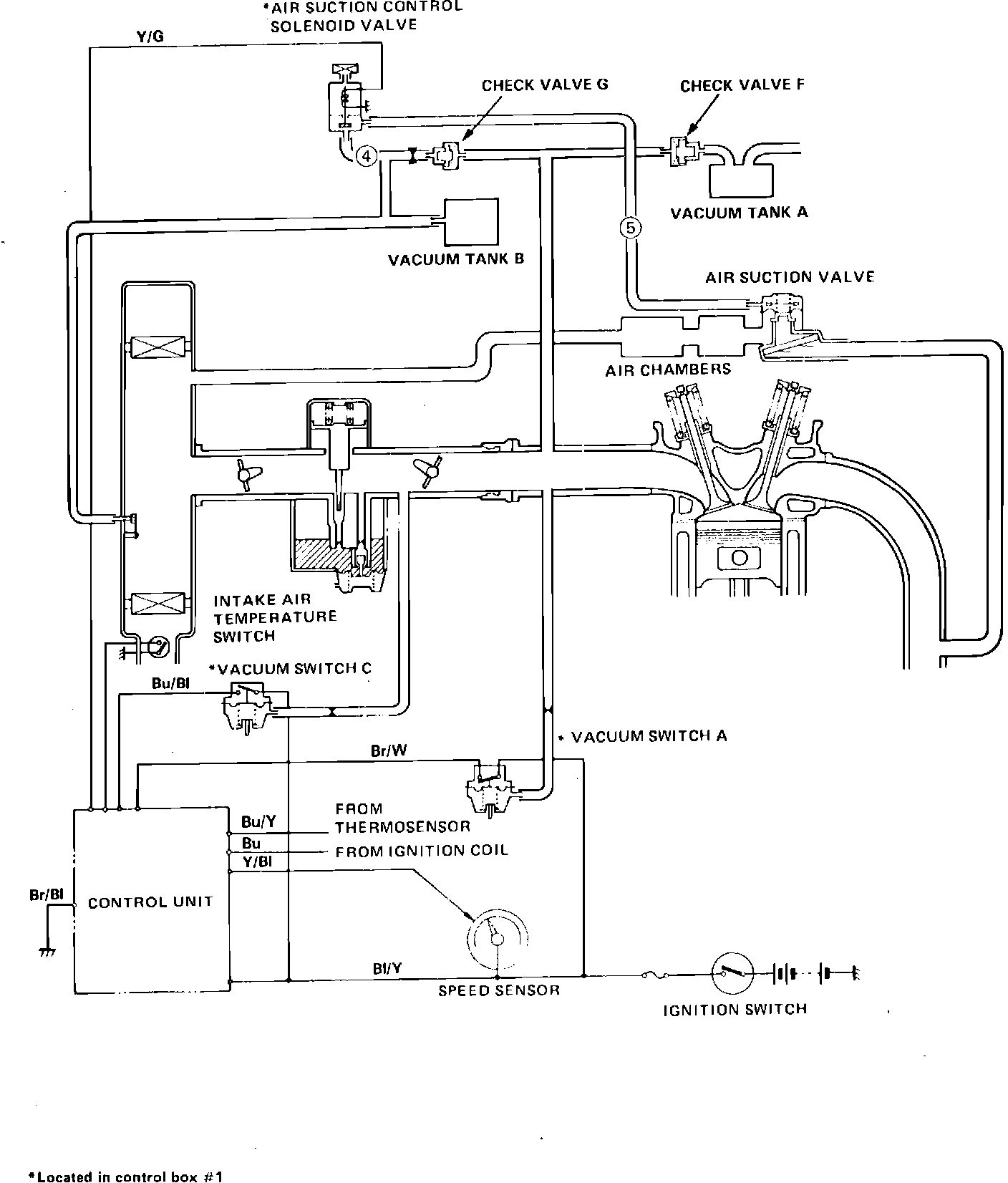
Engine Control Module: Diagrams

Fig. 261 Secondary Air Supply System: