lemon-mirror:
Home >> Geo >> 1989 >> Spectrum L4-91.5 1.5L >> Repair and Diagnosis >> Diagrams >> Components >> Miscellaneous Components >> Fuse Box

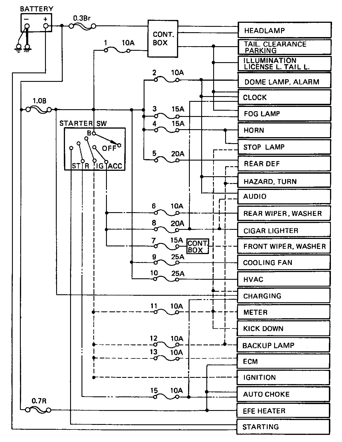
Fuse Box

Fuse Block Circuitry:





Circuitry

Fuse Block:





Location

Fusible Link Identification:





Fusible Link ID