lemon-mirror:
Home >> Geo >> 1989 >> Spectrum L4-91.5 1.5L >> Repair and Diagnosis >> Cruise Control >> Testing and Inspection

Cruise Control: Testing and Inspection


Fig. 1 Cruise Control Diagnostic Procedure (Part 1 Of 4):




Fig. 1 Cruise Control Diagnostic Procedure (Part 2 Of 4):




Fig. 1 Cruise Control Diagnostic Procedure (Part 3 Of 4):




Fig. 1 Cruise Control Diagnostic Procedure (Part 4 Of 4):




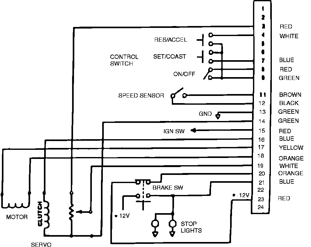
Fig. 2 Cruise Control Wiring Circuit. Manual Transmission:




Fig. 3 Cruise Control Wiring Circuit. Automatic Transmission:






For cruise control system diagnosis, refer to Fig. 1 for diagnostic procedures and for cruise control electrical circuits and connector pin locations, refer to Figs. 2 and 3.