lemon-mirror:
Home >> GMC >> 1994 >> Yukon V8-350 5.7L >> Repair and Diagnosis >> Powertrain Management >> Diagrams >> Electrical Diagrams >> Electronic/Powertrain Control Module (ECM/PCM) >> Electronic/Engine Control Module (ECM)

Electronic/Engine Control Module (ECM)

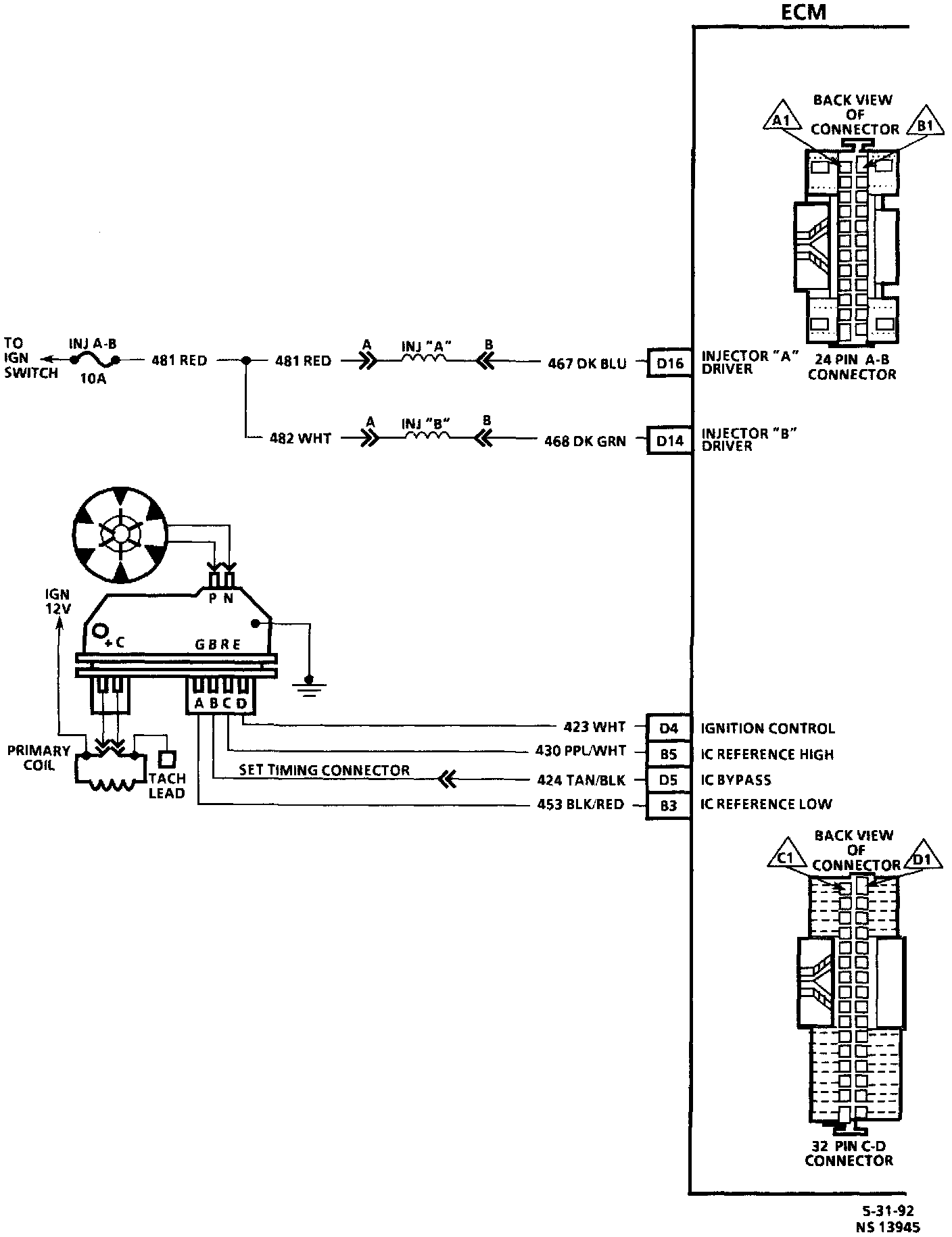
ECM Wiring Diagram (1 of 4):




1 of 4

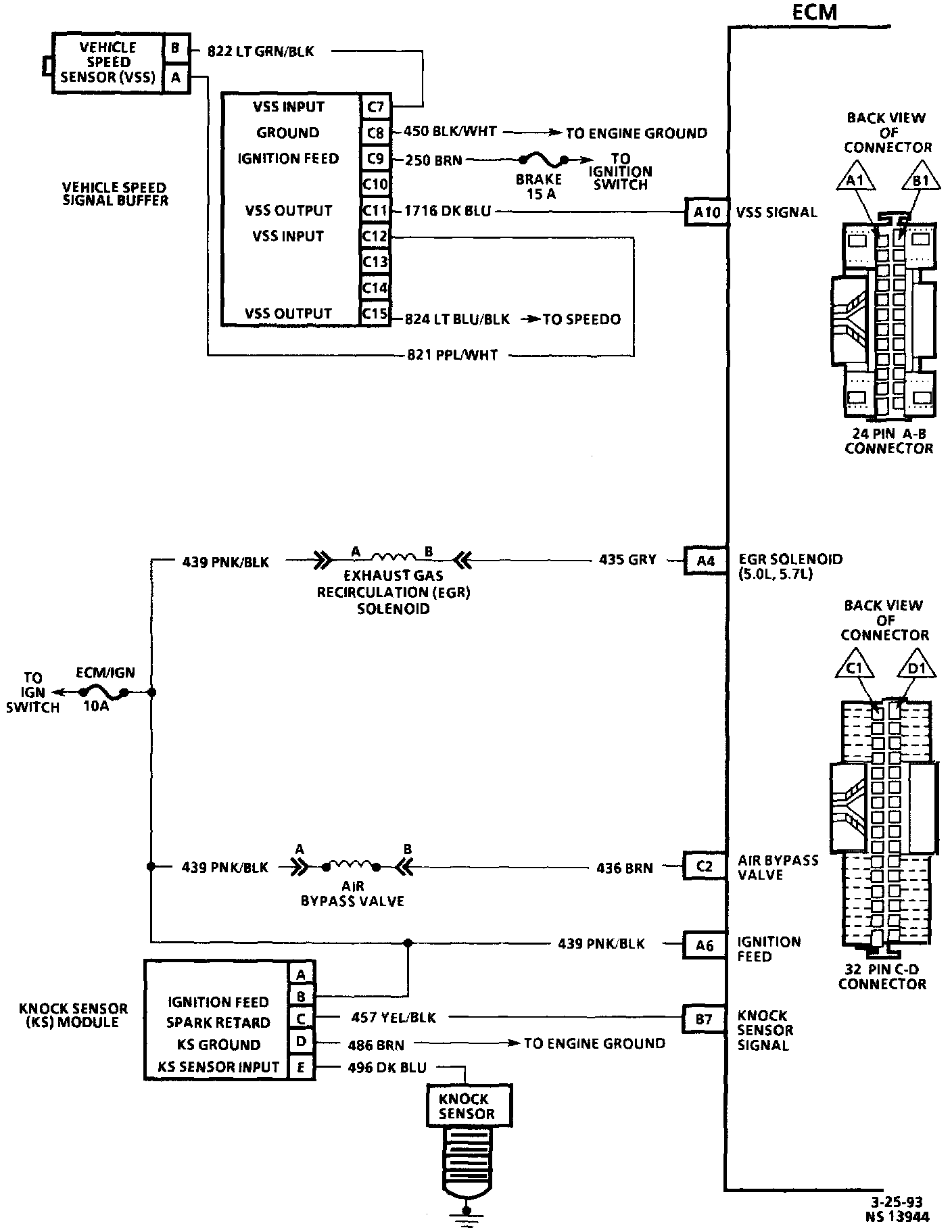
ECM Wiring Diagram (2 of 4):




2 of 4

ECM Wiring Diagram (3 of 4):




3 of 4

ECM Wiring Diagram (4 of 4):




4 of 4