lemon-mirror:
Home >> Freightliner >> 2004 >> Sprinter 2500 L5-2.7L DSL Turbo >> Repair and Diagnosis >> Diagrams >> Electrical Diagrams >> Powertrain Management >> Computers and Control Systems >> Body Control Module >> System Schematics

System Schematics

Airbag System:




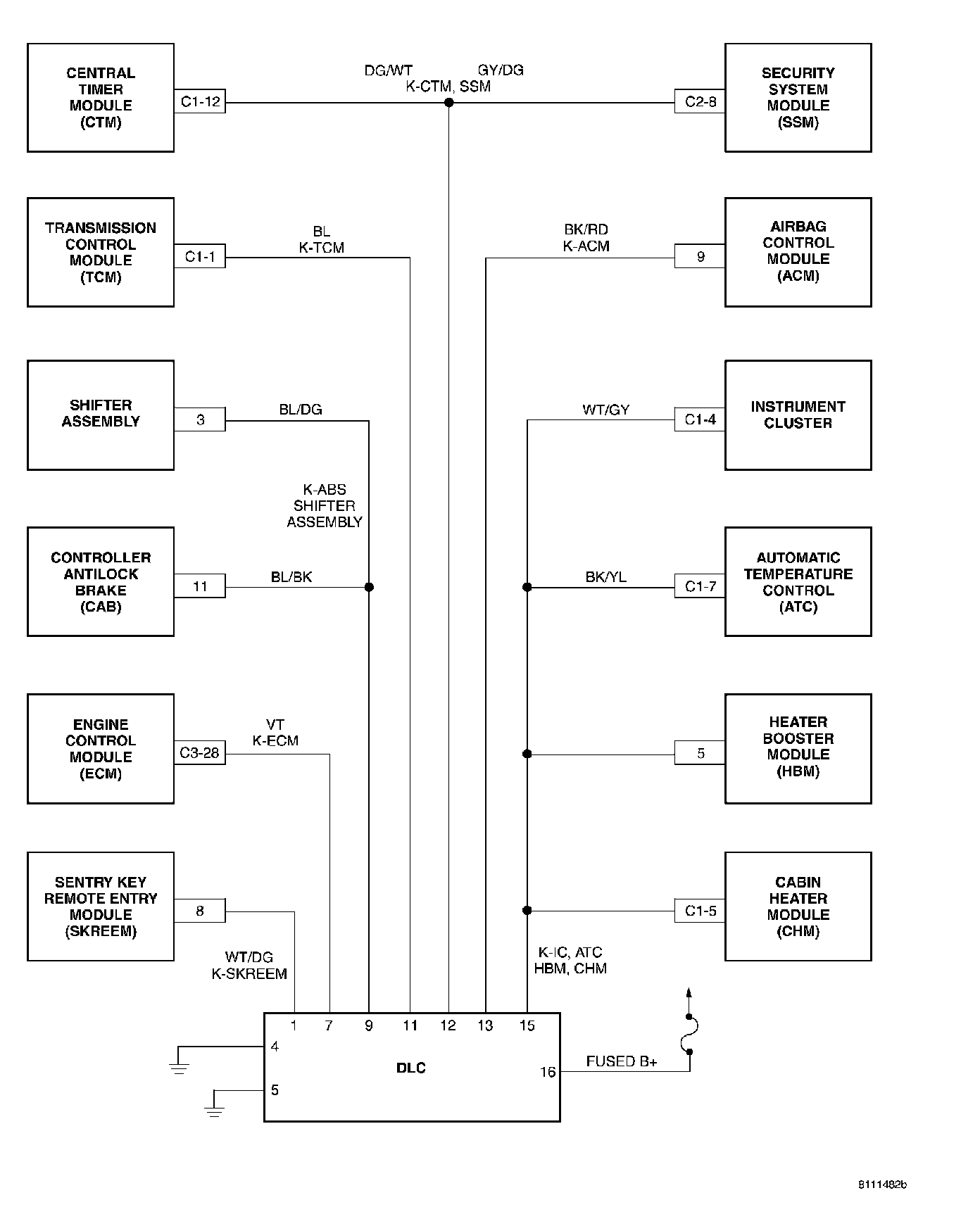
Communication K-Lines:




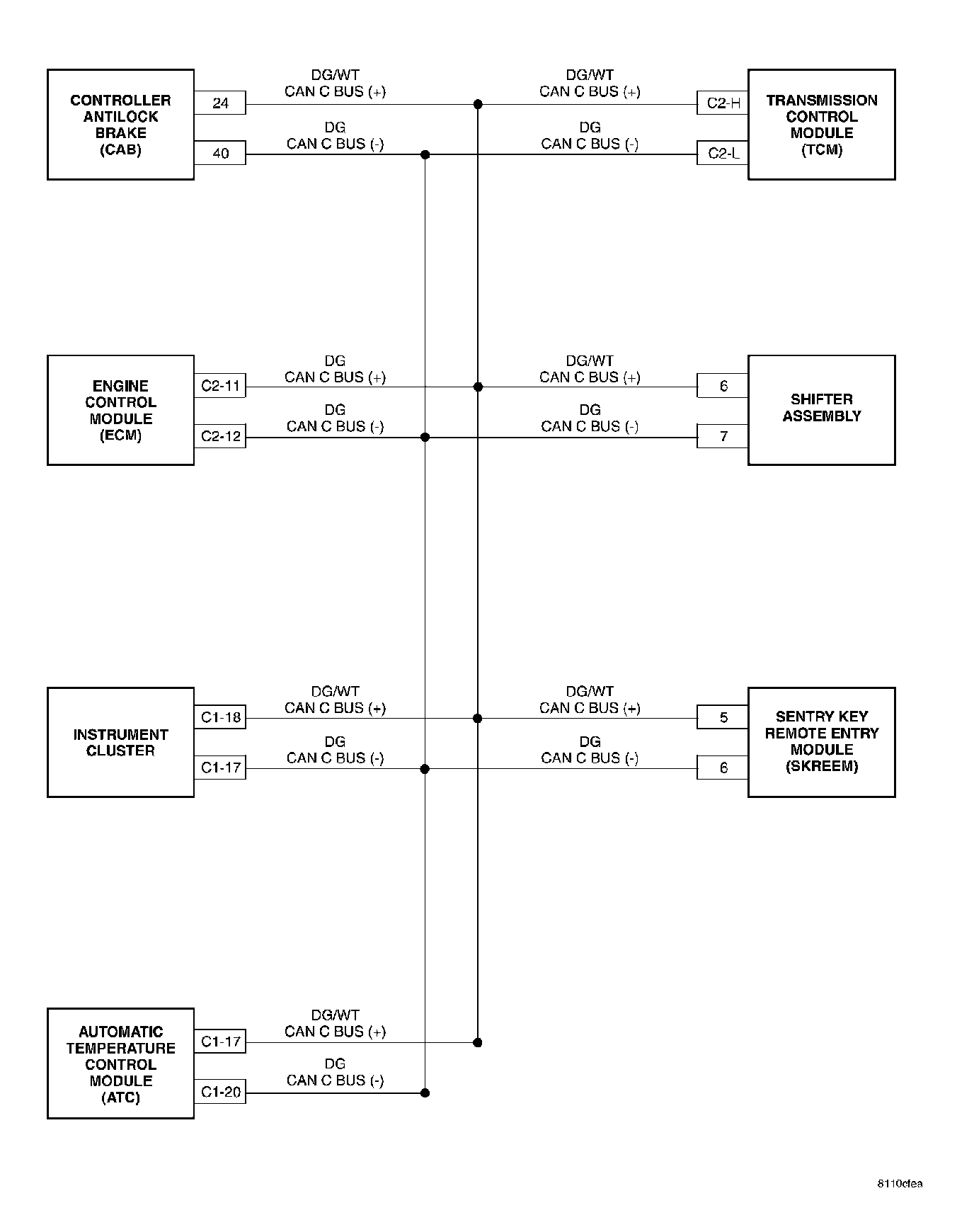
CAN BUS NETWORK:




Automatic Temperature Control (ATC):




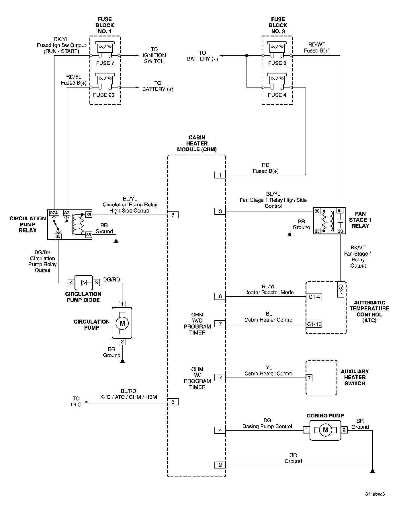
Cabin Heater Module (CHM):




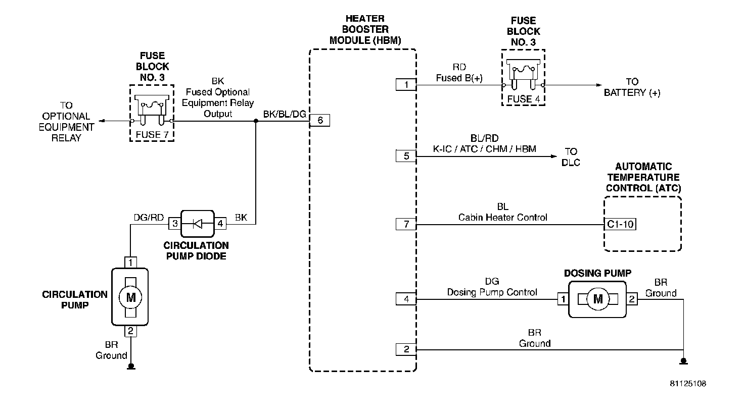
Heater Booster Module (HBM):




Instrument Cluster:




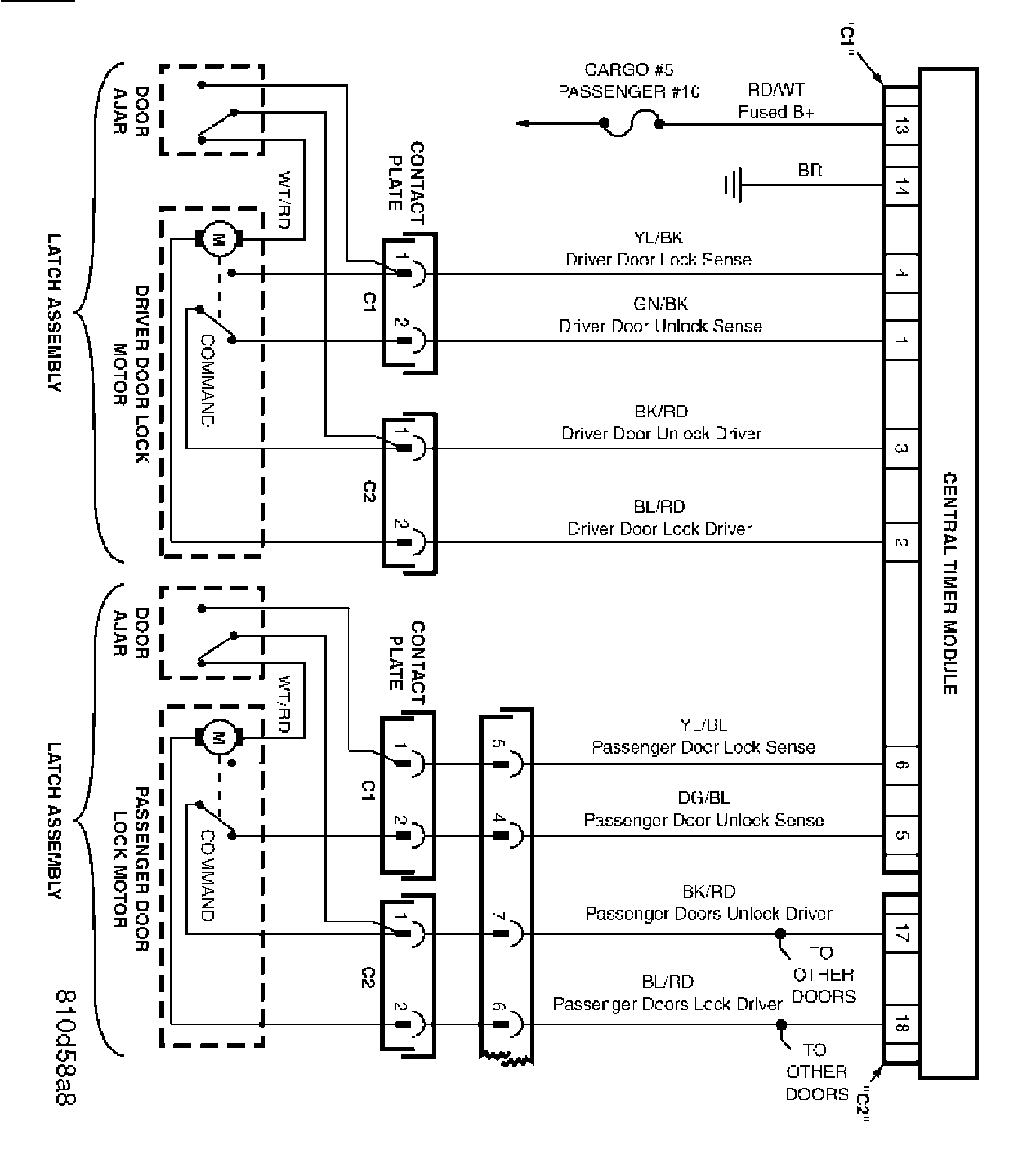
Front Doors:




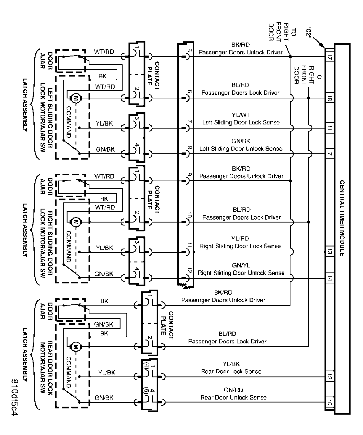
Sliding And Rear Doors:




Switch And Miscellaneous Circuits:




Vehicle Theft Security System: