lemon-mirror:
Home >> Ford >> 2004 >> Excursion 2WD V10-6.8L VIN S >> Repair and Diagnosis >> Powertrain Management >> Computers and Control Systems >> Testing and Inspection >> Pinpoint Tests >> Tests KB: Fuel Pump Driver Module

Tests KB: Fuel Pump Driver Module





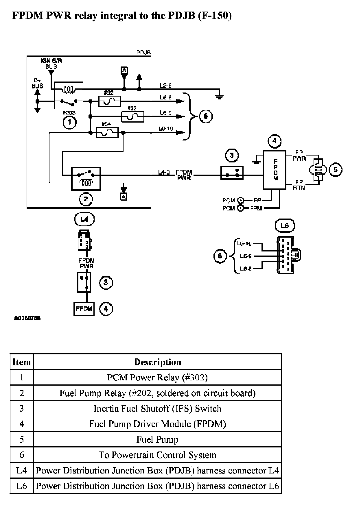
PINPOINT TEST KB: FUEL PUMP DRIVER MODULE

KB Introduction 1 Of 8:





KB Introduction 2 Of 8:





KB Introduction 3 Of 8:





KB Introduction 4 Of 8:





KB Introduction 5 Of 8:





KB Introduction 6 Of 8:





KB Introduction 7 Of 8:





KB Introduction 8 Of 8:





KB1 - KB2:





KB3 - KB4:





KB5 - KB7:





KB8 - KB9:





KB10 - KB12:





KB13 - KB14:





KB15 - KB16:





KB17 - KB18:





KB19 - KB20:





KB21:





KB22:





KB23 - KB24:





KB25 - KB26:





KB27 - KB29:





KB30 - KB31:





KB32 - KB33:





KB34 - KB36:





KB37 - KB38:





KB39:





KB40 - KB41:





KB42 - KB43:





KB44 - KB45:





KB46 - KB47:





KB48 - KB49:





KB50 - KB51:





KB52:





KB53:





KB54 - KB55:





KB56 - KB57: