lemon-mirror:
Home >> Ford >> 1996 >> Windstar V6-232 3.8L >> Repair and Diagnosis >> Powertrain Management >> Computers and Control Systems >> Integrated Control Relay Module >> Diagrams >> Electrical Diagrams >> Constant Control Relay Module (CCRM) Wiring Diagram

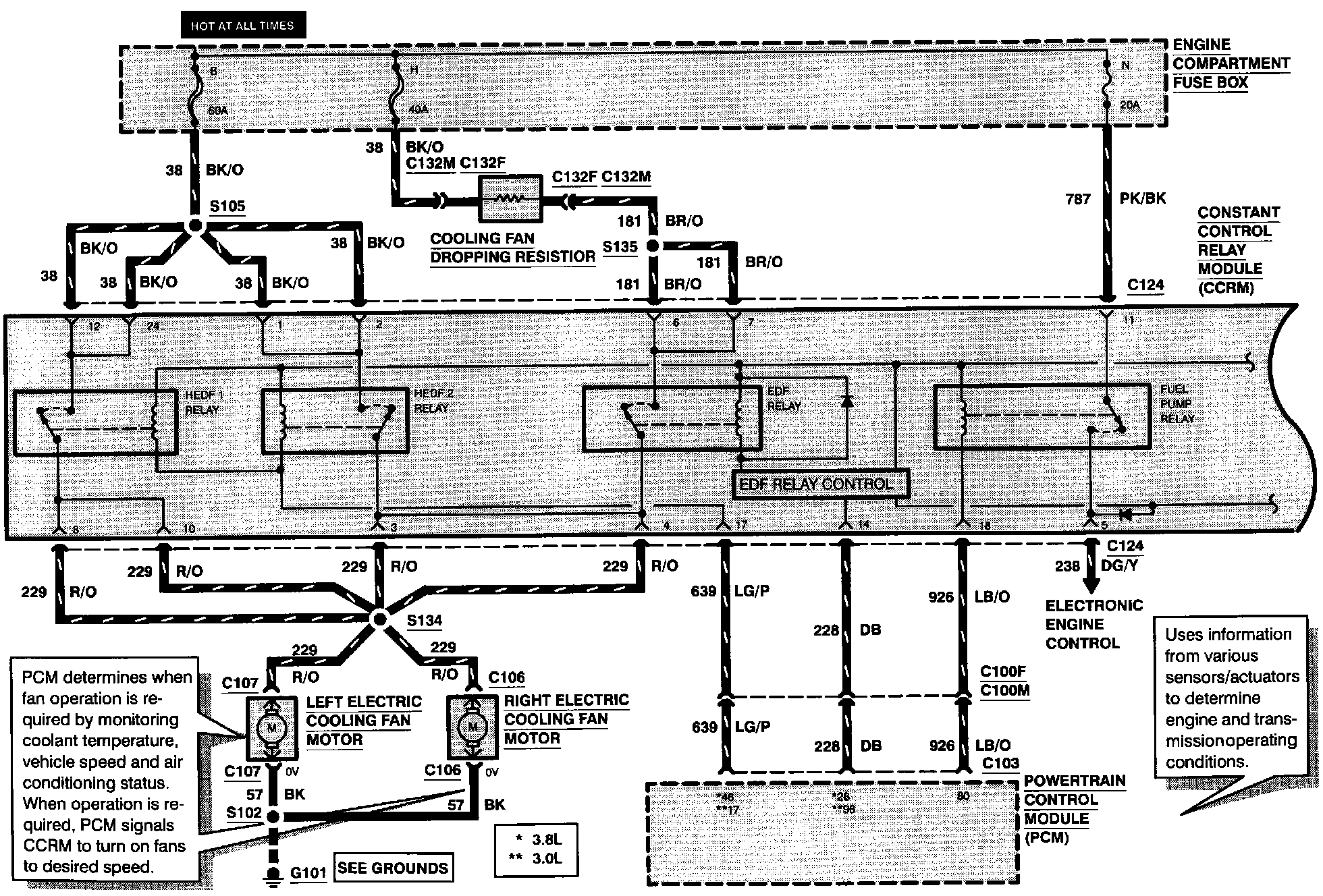
Constant Control Relay Module (CCRM) Wiring Diagram




The wiring for the Constant Control Relay Module is included in each system that the module effects, the cooling fan system is included here for your reference. The Internal Schematic is also available. Constant Control Relay Module (CCRM) Internal Schematic


Cooling Fans (Part 1 Of 2):





Cooling Fans (Part 2 Of 2):