lemon-mirror:
Home >> Ford >> 1996 >> Windstar V6-232 3.8L >> Repair and Diagnosis >> Powertrain Management >> Computers and Control Systems >> Integrated Control Relay Module >> Diagrams >> Electrical Diagrams >> Constant Control Relay Module (CCRM) Internal Schematic

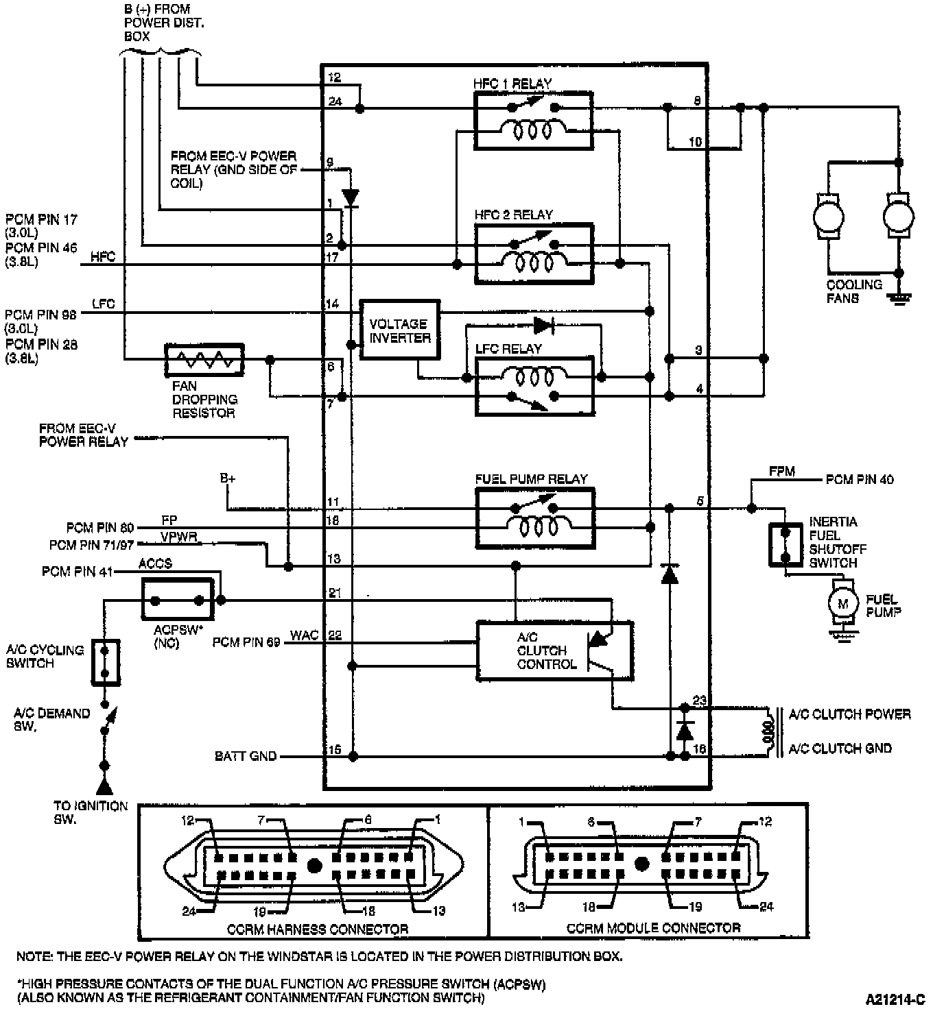
Constant Control Relay Module (CCRM) Internal Schematic

Windstar: