lemon-mirror:
Home >> Ford >> 1996 >> Taurus V6-182 3.0L >> Repair and Diagnosis >> Diagrams >> Electrical Diagrams >> General Module

General Module

Generic Electronic Module (Part 1 Of 6):




Generic Electronic Module (Part 2 Of 6):




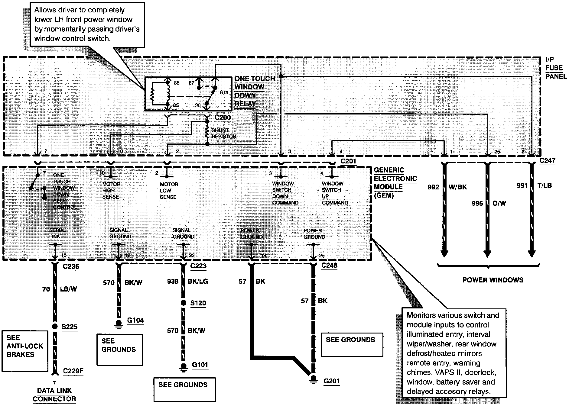
Generic Electronic Module (Part 3 Of 6):




Generic Electronic Module (Part 4 Of 6):




Generic Electronic Module (Part 5 Of 6):




Generic Electronic Module (Part 6 Of 6):