lemon-mirror:
Home >> Ford >> 1990 >> Ranger 2WD V6-177 2.9L >> Repair and Diagnosis >> Powertrain Management >> Ignition System >> Ignition Control Module >> Description and Operation

Ignition Control Module: Description and Operation

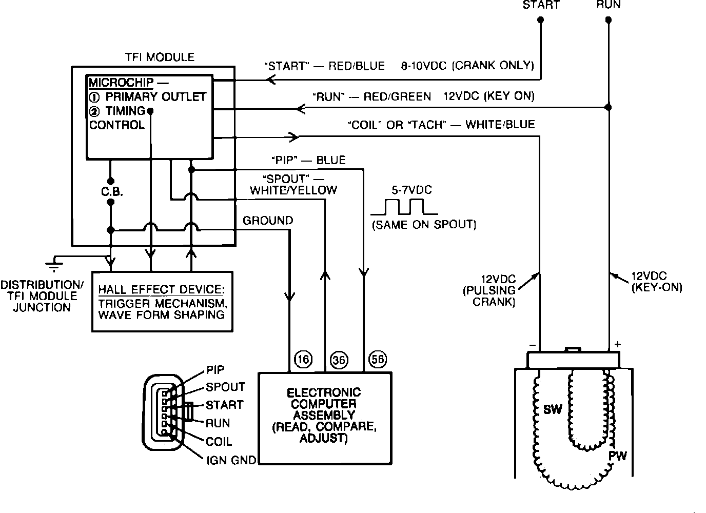
Thick Film Ignition Module:





The TFI IV ignition module has six connector pins at the wiring harness that supplies the following signals:
Run
Crank (start)
Tach (coil)
PIP (crankshaft position to ECA)
Spark Output (SPOUT from ECA)
Internal ground from the ECA to the distributor


Ignition System:





The TFI IV module supplies the spark to the distributor through the ignition coil and calculates the duration. It receives its control signal from the Electronic Engine Control (ECA) Spark Output (SPOUT).