lemon-mirror:
Home >> Ford >> 1990 >> Probe V6-182 3.0L >> Repair and Diagnosis >> Powertrain Management >> Ignition System >> Ignition Control Module >> Description and Operation

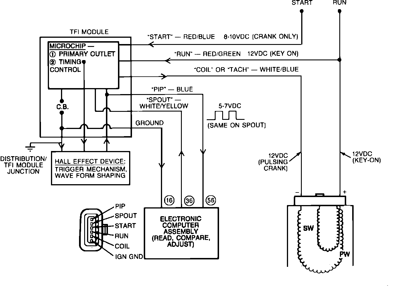
Ignition Control Module: Description and Operation

Thick Film Ignition Module:





The ignition module has six connector pins at the wiring harness that supplies the following signals:
Run
Crank (start)
Tach (coil)
PIP (crankshaft position to ECA)
Spark output (SPOUT from ECA)
Internal ground from the ECA to the distributor


Ignition System:





The module supplies the spark to the distributor through the ignition coil and calculates the duration. It receives its control signal from the Electronic Control Assembly (ECA) Spark Output (SPOUT).