lemon-mirror:
Home >> Ford >> 1987 >> Taurus L4-153 2.5L HSC >> Repair and Diagnosis >> Diagrams >> Electrical Diagrams >> Powertrain Management >> Fuel Delivery and Air Induction >> Integrated Control Relay Module >> Integrated Control Module

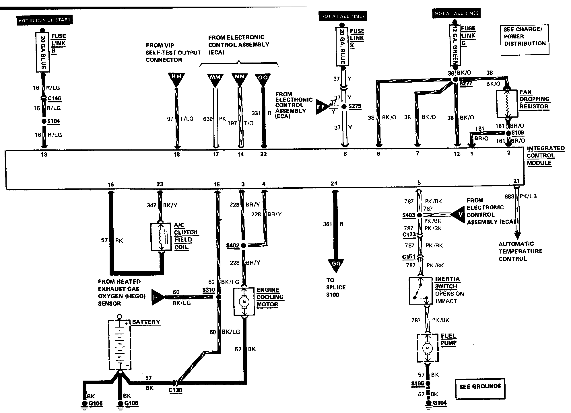
Integrated Control Module