lemon-mirror:
Home >> Ford >> 1982 >> Thunderbird V6-232 3.8L >> Repair and Diagnosis >> Powertrain Management >> Emission Control Systems >> Diagrams >> With Thermactor >> Calib. Code 2-14H-R12

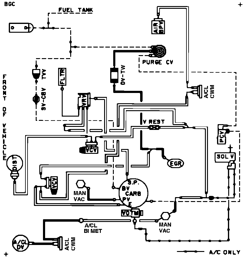
Calib. Code 2-14H-R12

Vacuum Hose Routing: