lemon-mirror:
Home >> Ford >> 1982 >> Thunderbird V6-232 3.8L >> Repair and Diagnosis >> Powertrain Management >> Emission Control Systems >> Diagrams >> With Thermactor >> Automatic >> Calib. Code 2-14X-R10

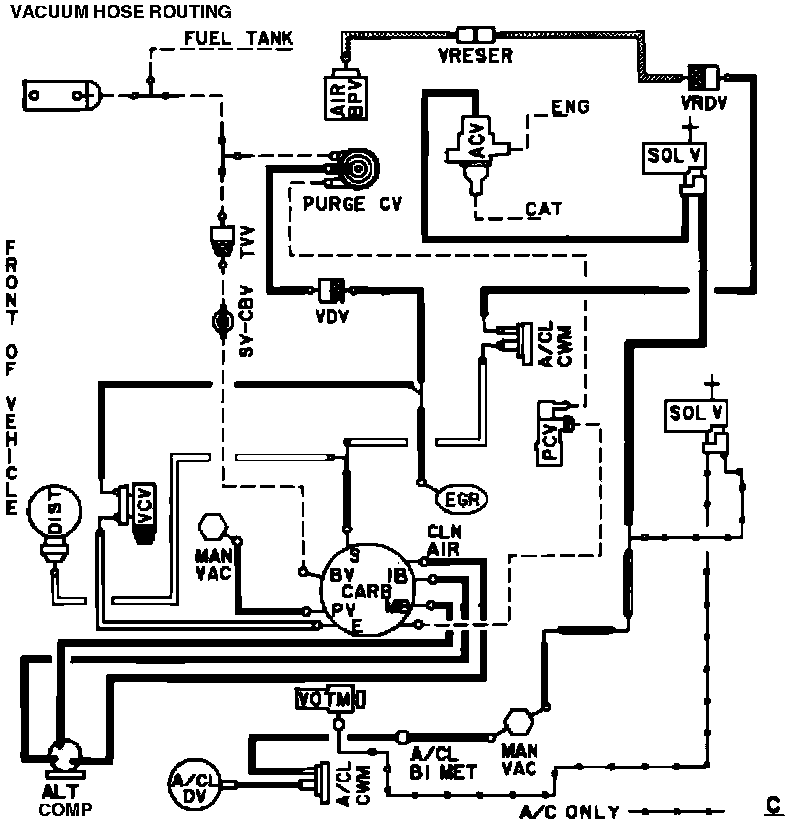
Calib. Code 2-14X-R10

Vacuum Hose Routing: