lemon-mirror:
Home >> Eagle >> 1995 >> Vision V6-201 3.3L >> Repair and Diagnosis >> Diagrams >> Electrical Diagrams >> Control Module, A/T

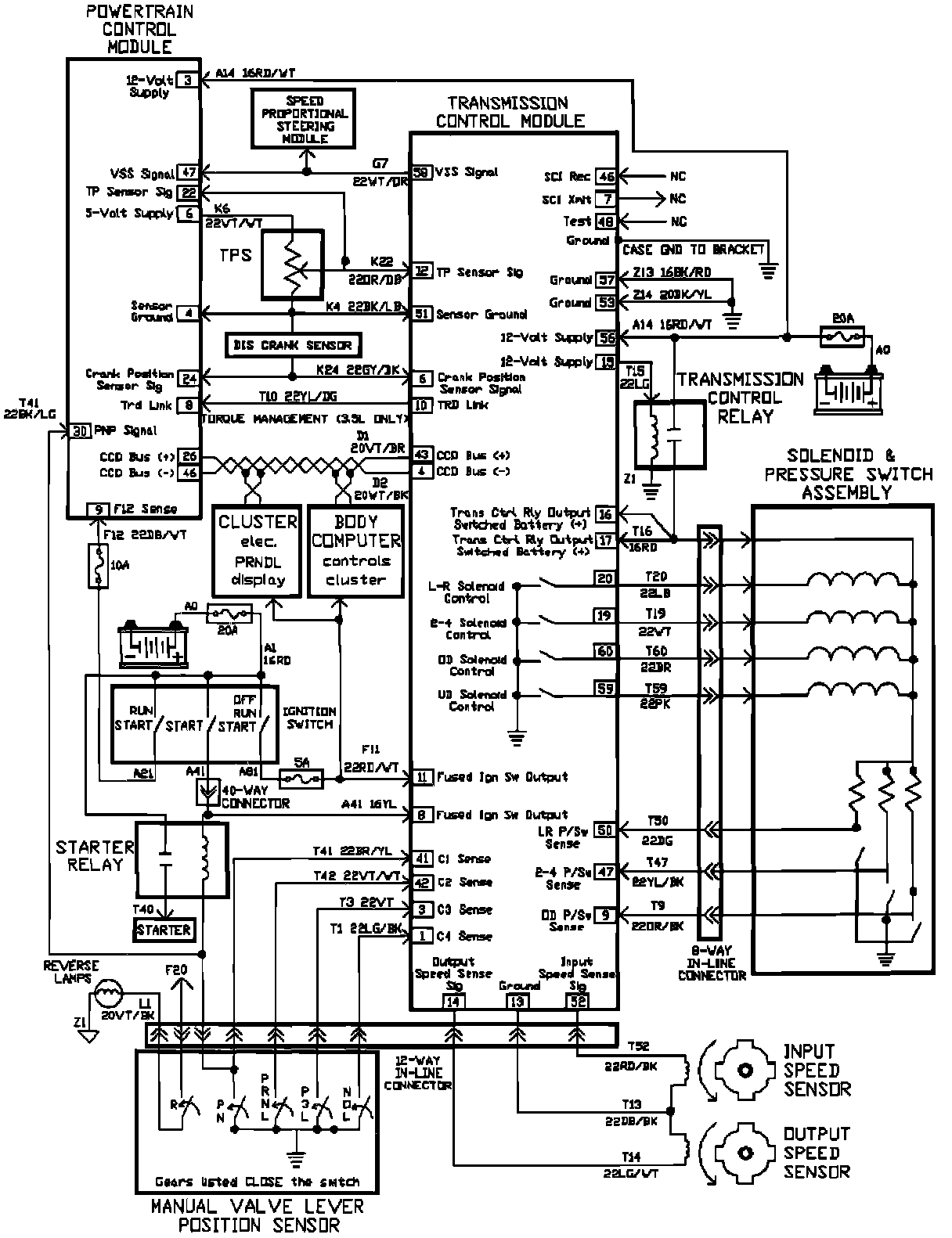
Control Module, A/T