lemon-mirror:
Home >> Chrysler >> 2003 >> Sebring Convertible V6-2.7L VIN R >> Repair and Diagnosis >> Diagrams >> Electrical Diagrams >> Powertrain Management >> Engine Control Module

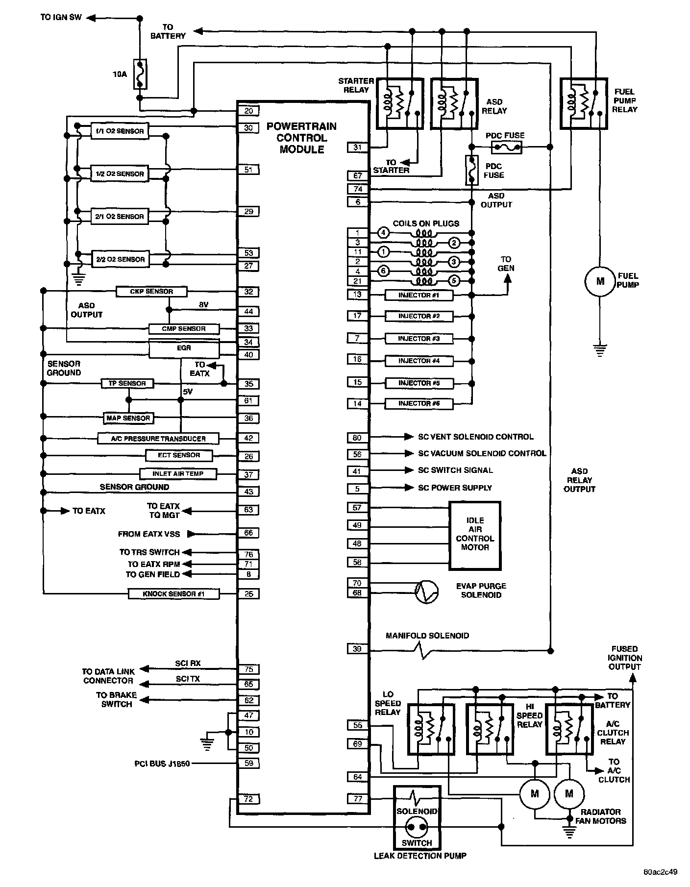
Engine Control Module

2003 JR 2.7L SBEC: