lemon-mirror:
Home >> Acura >> 2003 >> 3.2CL V6-3.2L SOHC >> Repair and Diagnosis >> Diagrams >> Connector Views >> Body Control Systems

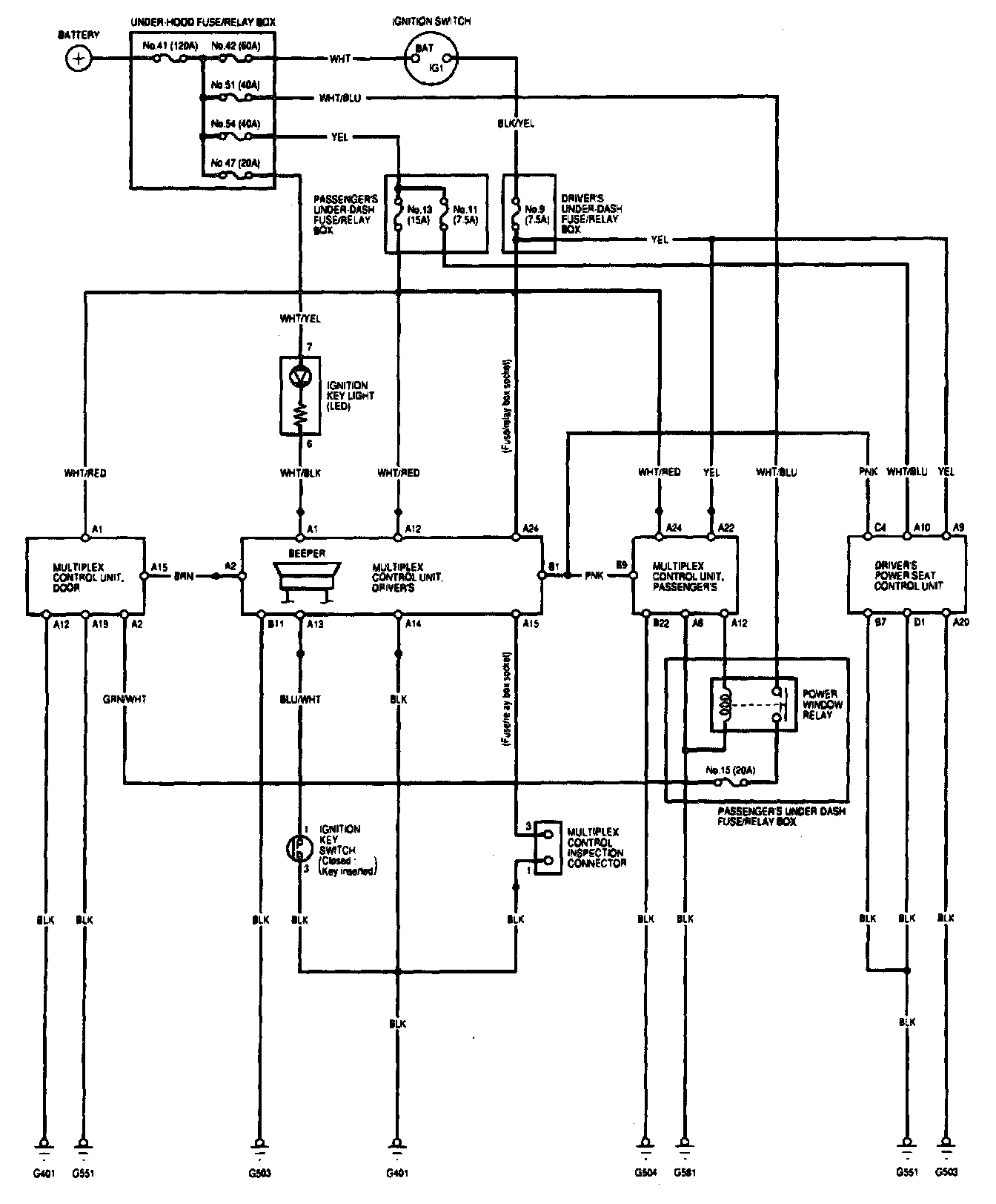
Body Control Systems

Multiplex Control System - Circuit Diagram (Power, Ground, Communication Lines):