lemon-mirror:
Home >> Acura >> 2002 >> 3.5RL V6-3474cc 3.5L >> Repair and Diagnosis >> Powertrain Management >> Diagrams >> Electrical Diagrams >> Driving Position Memory System (DPMS)

Driving Position Memory System (DPMS)

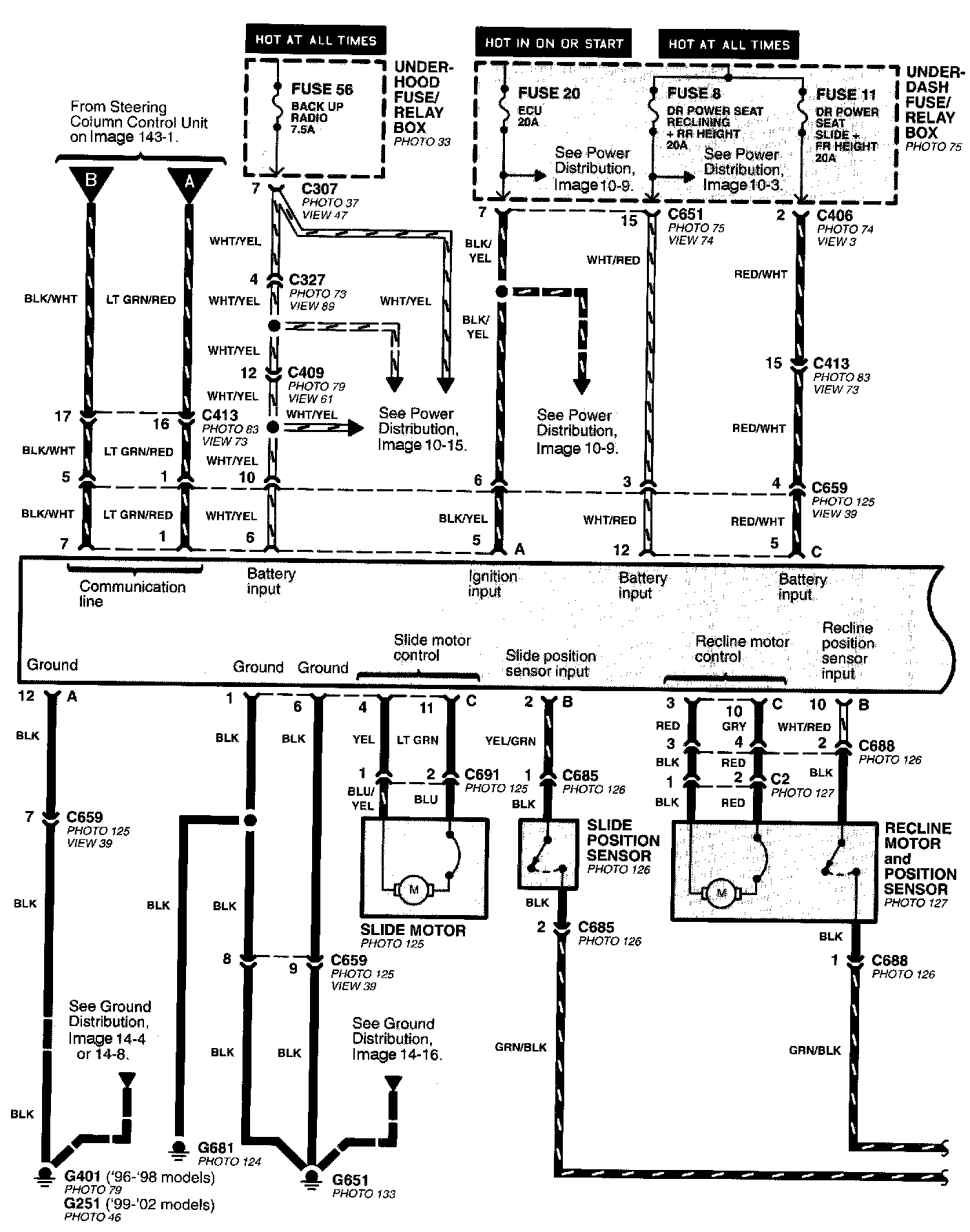
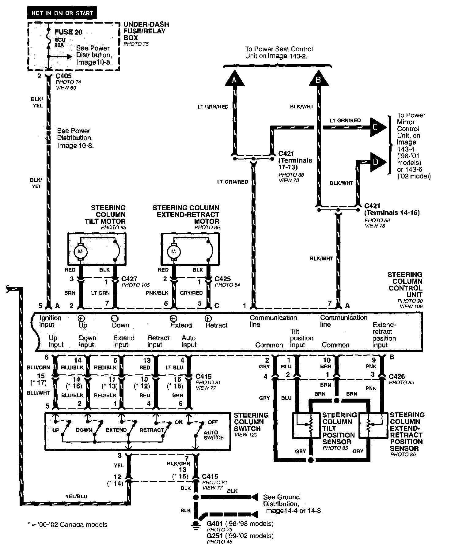
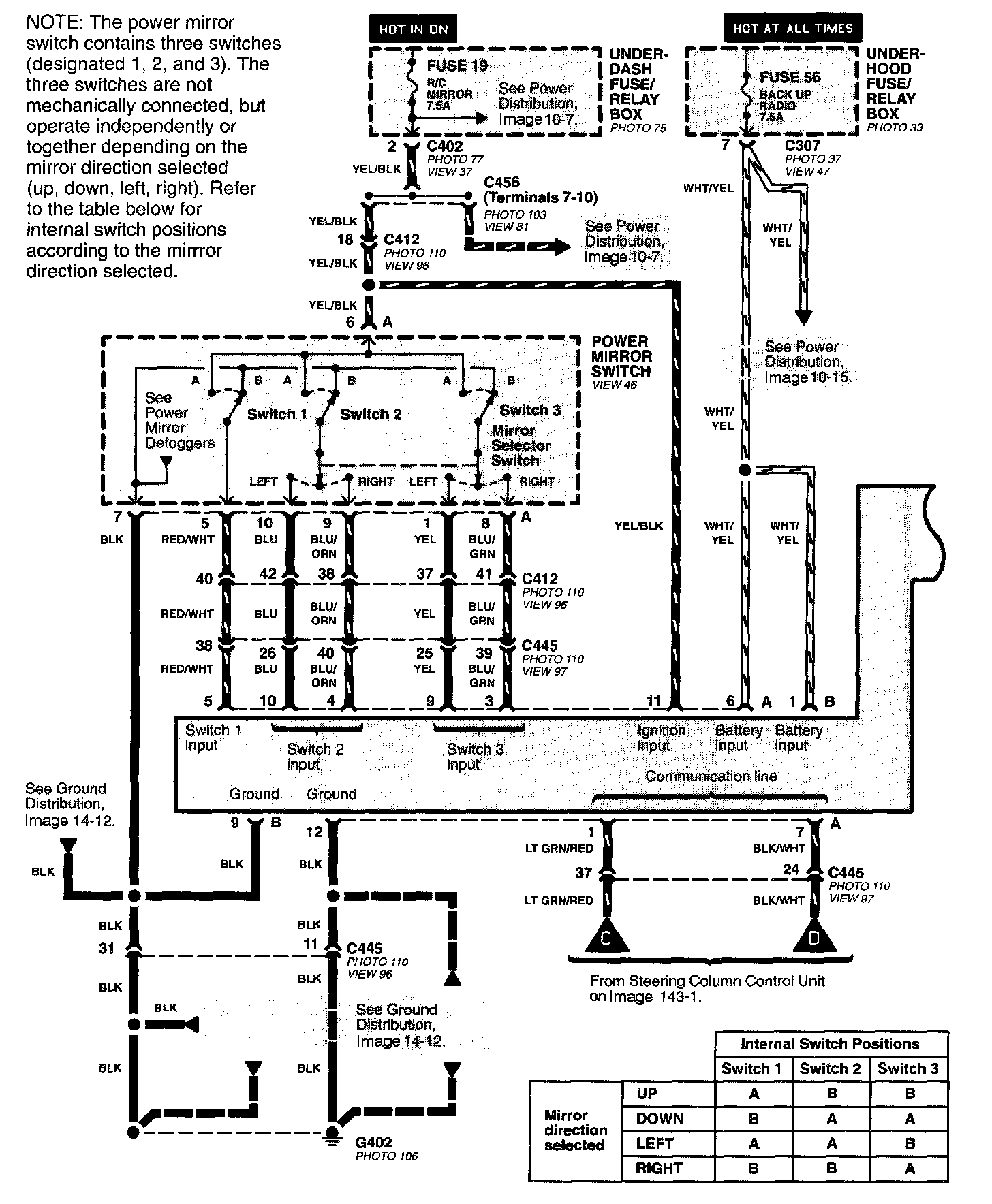
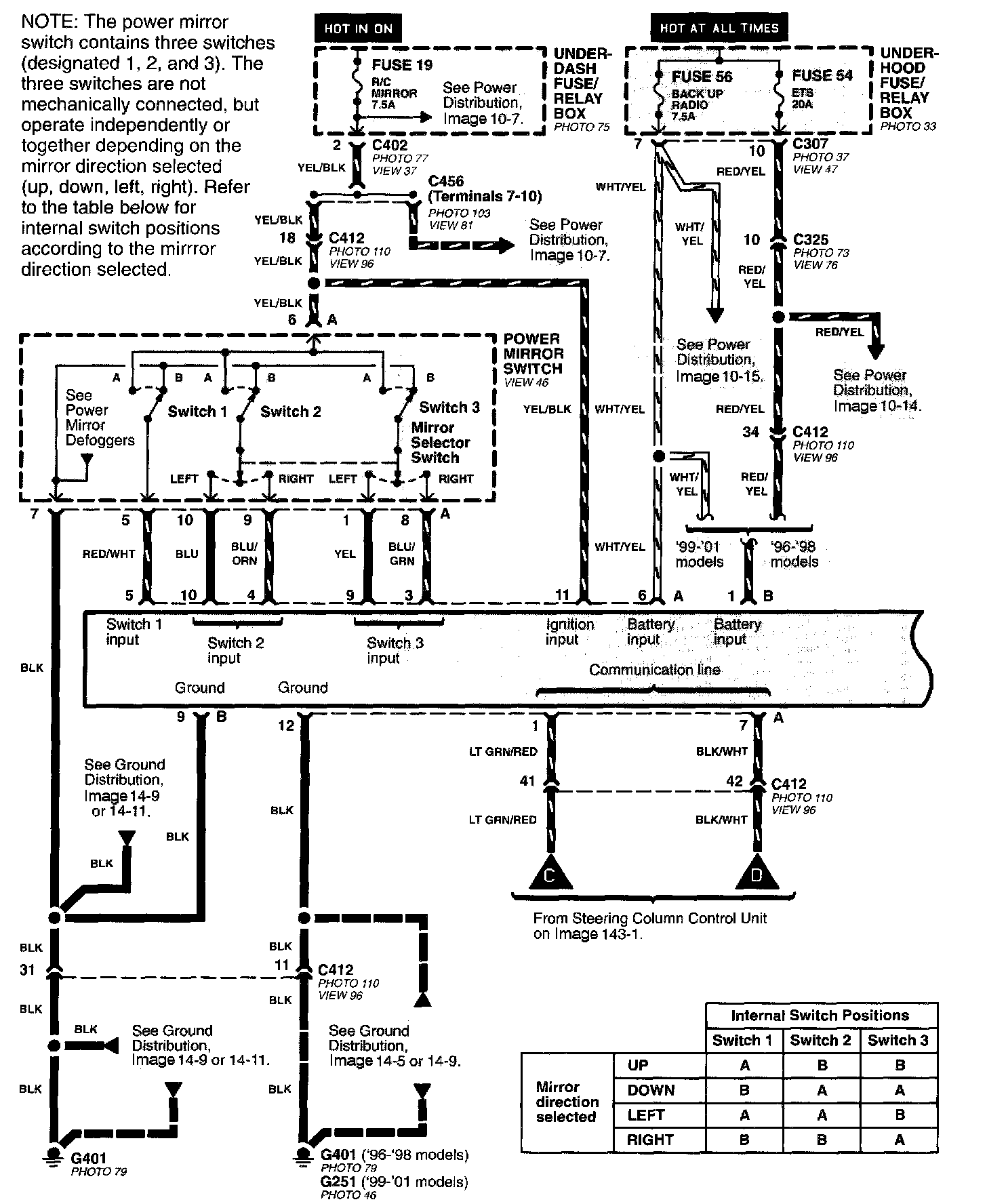
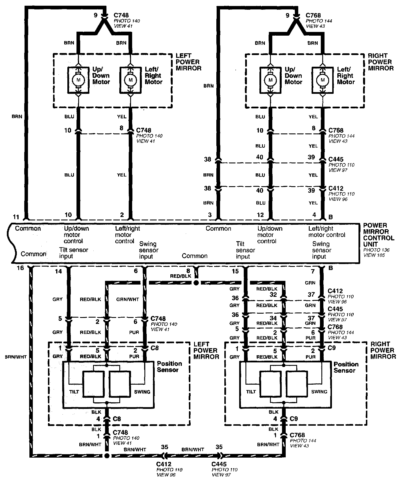
Driving Position Memory System (DPMS) Image 143:



Driving Position Memory System (DPMS) Image 143-1:



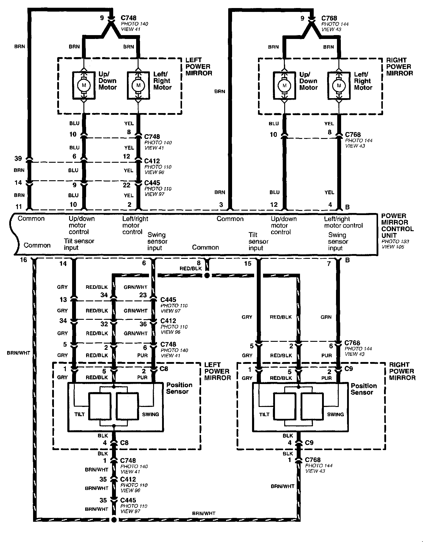
Driving Position Memory System (DPMS) Image 143-2:



Driving Position Memory System (DPMS) Image 143-3:



Driving Position Memory System (DPMS) Image 143-4:



Driving Position Memory System (DPMS) Image 143-5:



Driving Position Memory System (DPMS) Image 143-6:



Driving Position Memory System (DPMS) Image 143-7: